EasyManua.ls Logo

Craftsman 536.270321 - REPAIR PARTS ELECTRICAL SYSTEM

Craftsman 536.270321
108 pages
Print Icon
To Next Page IconTo Next Page
To Next Page IconTo Next Page
To Previous Page IconTo Previous Page
To Previous Page IconTo Previous Page
Loading...
50
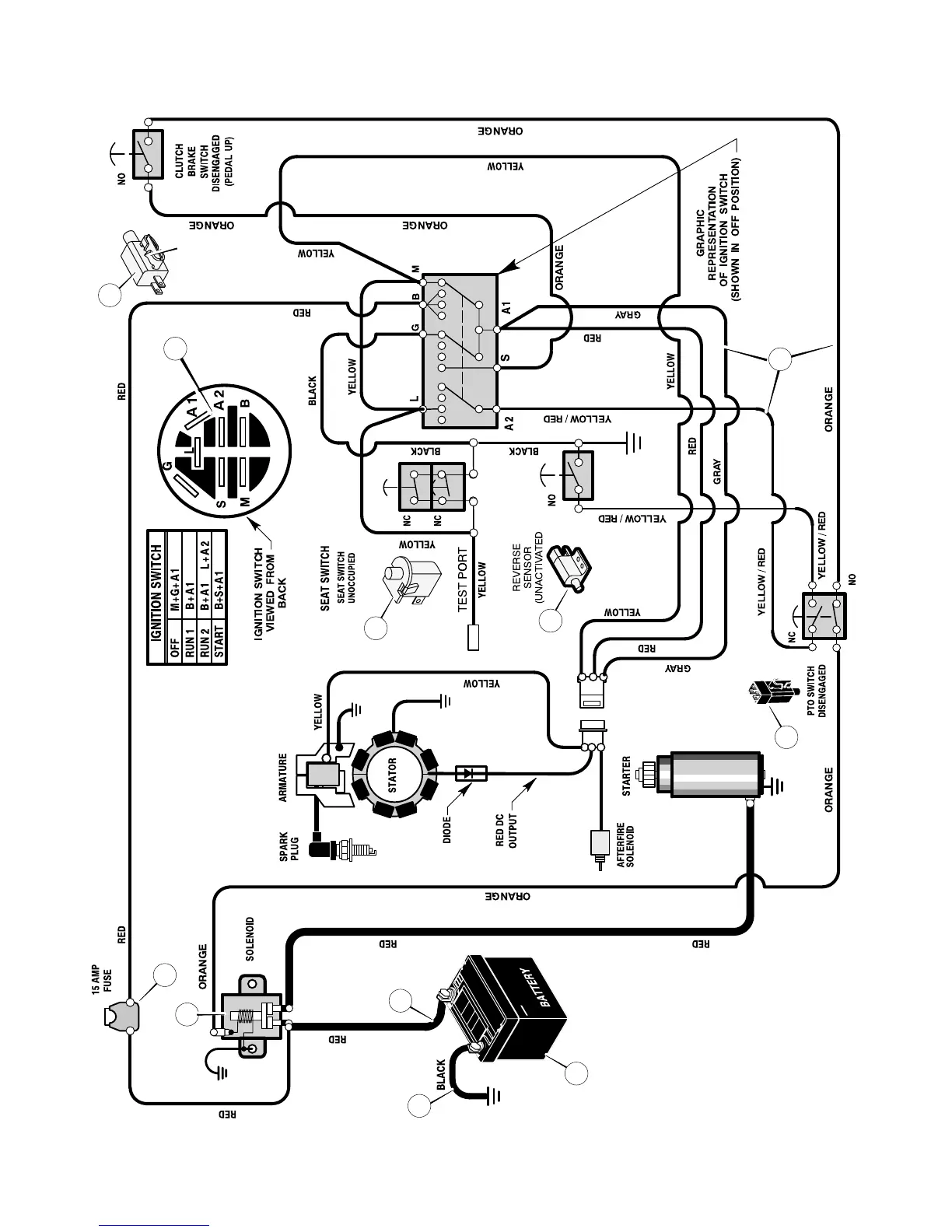
ELECTRICAL SYSTEM
94613
1001995
94159
24x37
24x24
24x24
MAIN HARNESS:
250x146
92739
94136
24273
1001575
OPTIONAL
3
5
9
2
4
1
6
7
8
10
11
400150
MODEL 536.270321 REPAIR PARTS

Table of Contents

Related product manuals