EasyManua.ls Logo

Craftsman 917.275021 - ELECTRICAL SCHEMATIC

Craftsman 917.275021
64 pages
Print Icon
To Next Page IconTo Next Page
To Next Page IconTo Next Page
To Previous Page IconTo Previous Page
To Previous Page IconTo Previous Page
Loading...
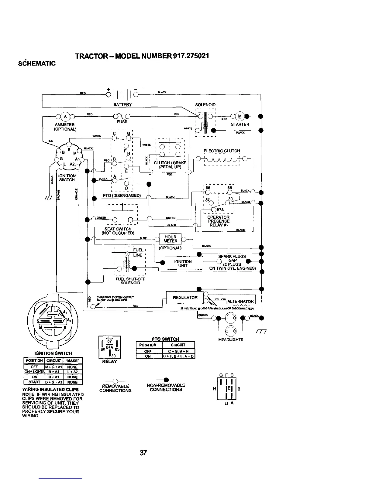
S(_HEMATIC
TRACTOR - MODEL NUMBER 917.275021
AMMETER
)
WHI_
IGNITION SWITCH
WIRING INSULATED CLIPS
NOTE: IF WIRING INSULATED
CLIPS WERE REMOVED FOR
SERVICING OF UNIT, THEY
SHOULD BE REPLACED TO
PROPERLY SECURE YOUR
WIRING.
PTO (DISENGAGED)
SEAT SWITCH
(NOT OCCUPIED)
FUEL SHUT-OFF
SOLENOID
RED
RELAY
(OPTIONAL) eu_K
S_:*ARKPLUGS
IGNITION GAP
UNIT {2 PLUGS
J ON TWiN CYL ENGINES)
_ REGULATOR __R
PTO SWITCH HEADLIGHTS
POSITION CIRCUIT
OFF C÷GIB+H
ON C+FrB+ErA+D
GFC
REMOVABLE NON-REMOVABLE
CONNECTIONS CONNECTIONS H B
DA
37

Table of Contents

Related product manuals