EasyManua.ls Logo

Cub Cadet 3654, 3660

Cub Cadet 3654, 3660
32 pages
To Next Page IconTo Next Page
To Next Page IconTo Next Page
To Previous Page IconTo Previous Page
To Previous Page IconTo Previous Page
Loading...
31
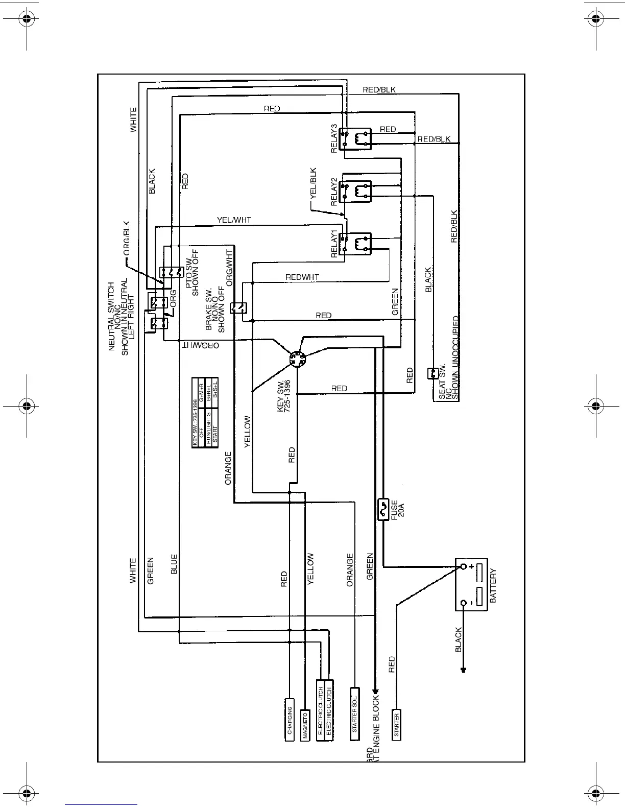
WIRING DIAGRAM
01004965.fm Page 31 Friday, March 23, 2001 9:17 AM

Related product manuals