EasyManua.ls Logo

Curtis C500AP - Page 7

Curtis C500AP
12 pages
Print Icon
To Next Page IconTo Next Page
To Next Page IconTo Next Page
To Previous Page IconTo Previous Page
To Previous Page IconTo Previous Page
Loading...
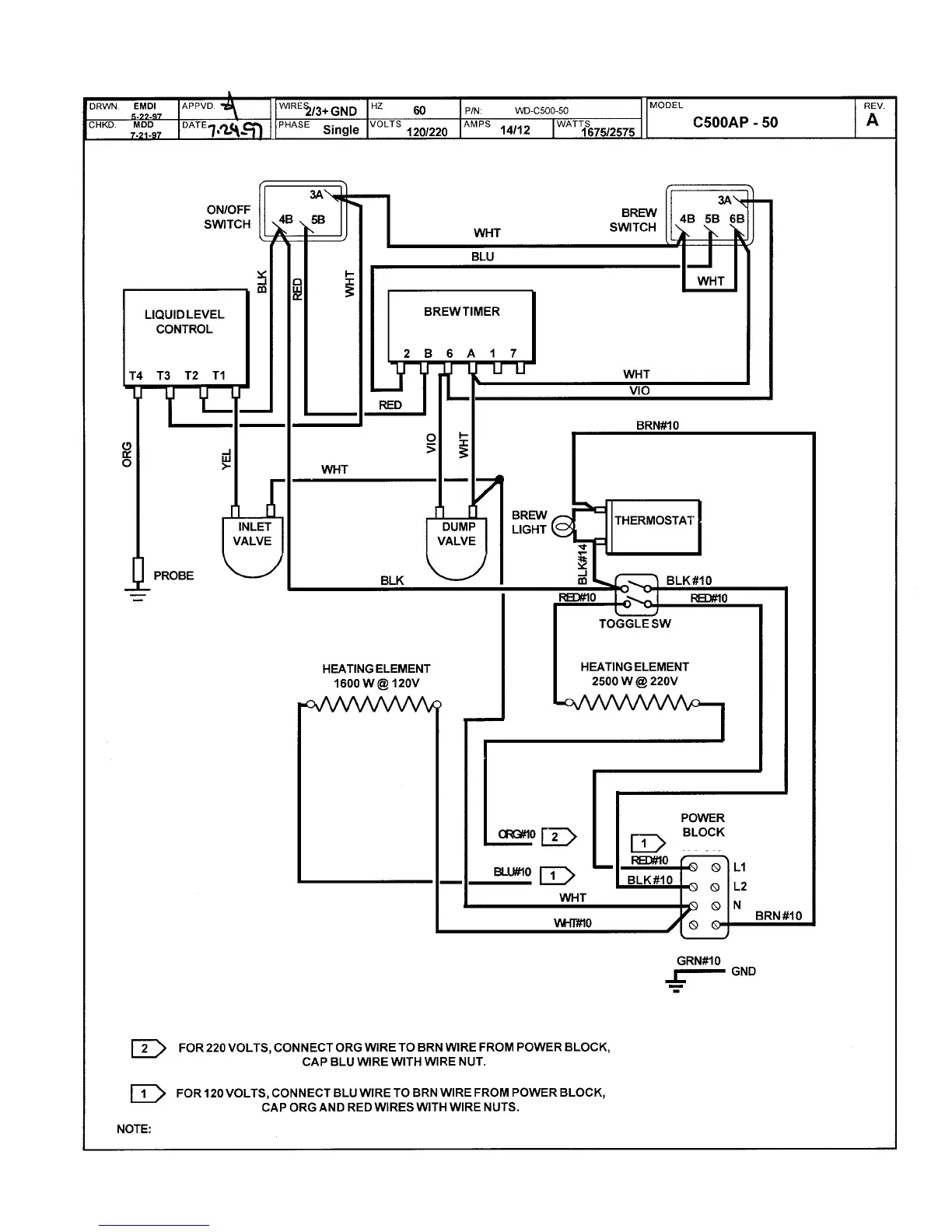
WIRING DIAGRAM
[ 6 ]

Related product manuals