EasyManua.ls Logo

Dacor ERV30 - Page 15

Dacor ERV30
16 pages
Print Icon
To Next Page IconTo Next Page
To Next Page IconTo Next Page
To Previous Page IconTo Previous Page
To Previous Page IconTo Previous Page
Loading...
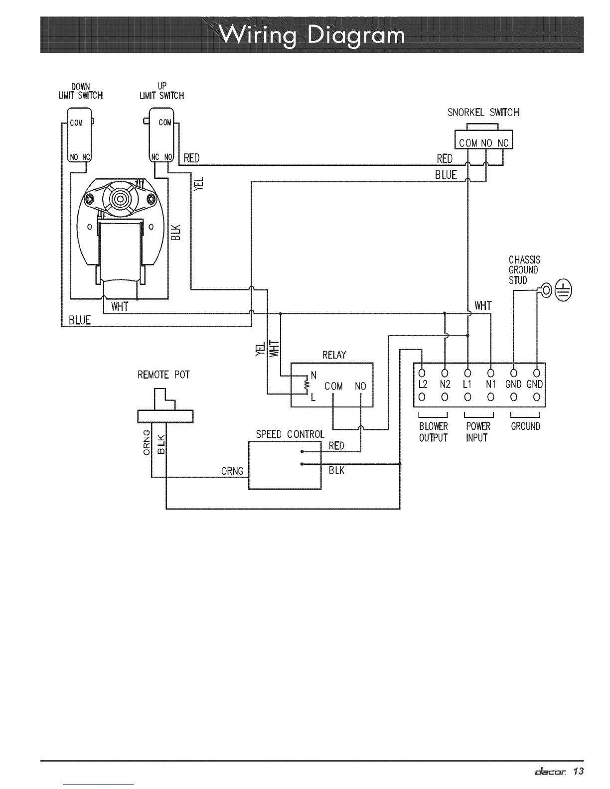
DOWN UP
UMITSWITCH UMITSWITCH
SNORKEL SWITCH
BLUE
RED
WHT
REMOTE POT
ORNG
SPEED CONTROL
RELAY
COM
BLK
NO
COMNO NC
RED
BLUE
L_
L2 N2
0 0
[__l
BLOWER
OUTPUT
WHT
,I 6 Icfl
L1 N1 GND GNDI
0 0 0 0 l
l__l l__l
POWER GROUND
INPUT
CHASSIS
GROUND
d_c:_r 13

Other manuals for Dacor ERV30

Related product manuals