EasyManua.ls Logo

Daewoo DHPW7300 - Page 244

Daewoo DHPW7300
419 pages
Print Icon
To Next Page IconTo Next Page
To Next Page IconTo Next Page
To Previous Page IconTo Previous Page
To Previous Page IconTo Previous Page
Loading...
9
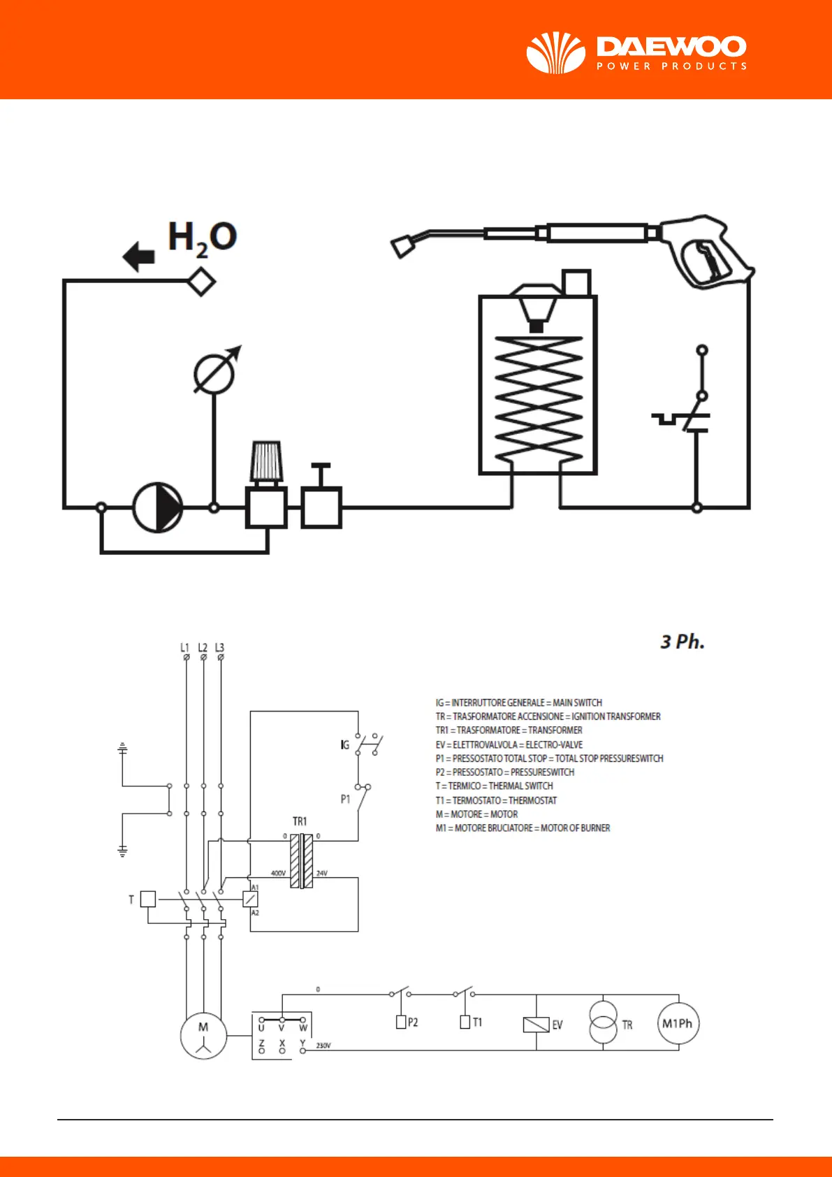
SHEMA VODENOG KRUGA
ELEKTRIČNA SHEMA
4. PREDVIÐENA UPOTREBA
· Performanse i jednostavnost uporabe čine ovaj uređaj idealnim za PROFESIONALNU uporabu.
· Uređaj se koristi za pranje vanjskih površina kad je za uklanjanje prljavštine potrebna uporaba
vode pod tlakom.
· S dodatnim dijelovima može se provoditi čćenje pjenom, pjeskarenje, kao i pranje rotacijskom
četkom koja se stavlja na pištolj.
5. SIMBOLI
upozorenje simbol: ne udisati
6. SIGURNOST
> AVVERTENZE GENERALI
01OPREZ: Uređaj se smije upotrebljavati samo na otvorenom.
OPREZ: Nemojte koristiti strojeve s unutarnjim izgaranjem ako tijela za inspekciju rada nisu
osigurala odgovarajuću ventilaciju.
OPREZ: Provjerite da ispušni plinovi nisu blizu ulaznih otvora za zrak.
OPREZ: U slučaju da se koristi u zatvorenom prostoru trebate osigurati dobro provjetravanje
zraka te izbacivanje plina.
02 OPREZ: Na kraju svakog čćenja iskopčajte uređaj iz struje i dovoda vode.
03 OPREZ: Ne upotrebljavajte uređaj ako je oštećen kabel za napajanje ili drugi važni dijelovi,
kao što su sigurnosni uređaji, visokotlačno crijevo, pištolj itd.
04 OPREZ: Ovaj uređaj namijenjen je za uporabu s neutralnim deterdžentom s biorazgradivim
anionskim surfaktantima, kakav je priložen ili predložen od proizvođača. Uporaba drugih deterdže-
nata ili kemijskih sredstava može ugroziti sigurnost uređaja.
05a OPREZ: Ne upotrebljavajte uređaj u blizini drugih osoba ako nisu odjevene u zaštitnu odjeću.
05b OPREZ: uprisutnosti drugih osoba i životiŋa uređaj koristiti na udaljenosti od 5 m.
05c OPREZ: Ne upotrebljavajte uređaj u blizini drugih osoba ako nisu odjevene u zaštitnu
odjeću, zato što materijal (blato, kamen) pod jakim pritiskom vode mogu pasti na vas.
05d OPREZ: ne dirati kabla od struje i aparata sa mokrim rukama i bosim nogama.
06 OPREZ: Mlaz vode se ne smije usmjeriti prema mehaničkim djelima koji su prekriveni mazi-
vom, jer bi se masnoća rastopila i izgubila na terenu.
Pneumatske gume i ventili se moraju prati na udaljenosti od najmanje 30cm, jer bi se mogli oštetiti
mlazom vode pod visokim pritiskom. Prvi znakovi nanesene štete se vide kad pneumatične gume
izgube boju. Upotreba oštećenih pneumatika i zračnih ventila je opasna po život.
07 OPREZ: Visokotlačni mlaz može biti opasan ako se ne koristi ispravno. Mlaz se ne smije
usmjeravati prema ljudima, životinjama ili prema električnim uređajima, kao ni prema samom
uređaju za čćenje.
08 OPREZ: Savitljivo crijevo, dodatni dijelovi i spojevi za visoki tlak važni su za sigurnost uređaja.
Upotrebljavajte isključivo one cijevi, dijelove i priključke koje predlaže proizvođač (izuzetno je važno
zaštititi navedene komponente odtećenja nastalih neispravnom uporabom kao i savijanjem, udar-
cima i grebanjem).
09 OPREZ: Uređaji koji nisu opremljeni sustavom za automatsko zaustavljanje (T.S.): ne smiju
imati duže od 2 minute neprekidnog rada pištolja.
Reciklirana voda znatno povećava temperaturu uzrokujući oštećenja na pumpi.
10 OPREZ: Uređaji opremljeni sustavom za automatsko zaustavljanje (T.S.): najduže preporučeno
trajanje rada u stand-by stanju je 5 minuta.
11 OPREZ: Potpuno isključite uređaj (glavni prekidač u položaju (0)OFF) ako ga ostavljate bez
nadzora.
12 OPREZ: Svaki stroj se testira u radnim uvjetima. Stoga je normalno da u unutrašnjosti ostane
nekoliko kapljica vode.
13 OPREZ: Pazite da ne oštetite kabel za napajanje. Ako je kabel za elektično napajanje oštećen,
isti mora biti zamijenjen od strane proizvođača, servisne službe ili kvaliciranog osoblja kako bi se
izbjegle opasnosti.
14 OPREZ: Stroj sadrži tekućinu pod tlakom. Čvrsto držite pištolj da ne bi došlo do trzaja.
Koristite samo mlaznicu koja je priložena uz uređaj.
16 OPREZ: Uređaj ne smiju koristiti djeca ili osobe sa smanjenim fizičkim, osjetilnim , ili mental-
nim sposobnostima, kao ni osobe s nedovoljnim iskustvom i znanjem. Uređaj smiju koristiti
osobe istruirane , ili osobe kvalificirane moraju kontrolirati.
17 OPREZ: Djeca se ne smiju igrati uređajem čak ni ako su pod nadzorom.
18 OPREZ: Prije uključivanja čistača odmotajte visokotlačno crijevo.
19 OPREZ: Crijevo zamotavajte i odmotavajte pažljivo da ne biste prevrnuli uređaj.
20 OPREZ: Kod odmotavanja ili namotavanja crijeva uređaj mora biti isključen, a crijevo prazno
(bez tlaka).
21 OPREZ: Opasnost od eksplozije. Ne prskati zapaljivih tekućina.
22 OPREZ: Da bi se osigurala sigurnost stroja, koristite samo originalne rezervne dijelove od
proizvođača ili odobreni od strane proizvođača.
23 OPREZ: Ne usmjeravajte mlaz prema sebi ili prema drugim ljudima radi čćenja odjeće ili
cipela.
24 OPREZ: Ne dozvolite da uređaj bez nadzora upotrebljavaju djeca ili osobe koje nisu za to
osposobljene.
XZ OPREZ POZOR: Voda koju izdvoji odvajač nije podesna za piće.
XX Prije čćenja ili održavanja potrebno je uvijek iskopčati električni kabel iz utičnice.
XY OPREZ: Neadekvatni produživači mogu biti opasni.
XJ OPREZ: Ako upotrebljavate produživač, utikač uređaja i utičnica produživača moraju biti
vodonepropusni,
OPREZ: Apsolutno se zabranjuje korištenje stroja u ambijentima ili zonama koje su klasicirane
kao potencijalno eksplozivne.
OPREZ:
- NE DIRAJTE APARAT MOKRIM RUKAMA I KADA STE BOSI.
- NE VUCITE KABEL ZA NAPAJANJE ILI ISTI APARAT DA BISTE ISKOPČALI UTIKAČ IZ UTIČNICE.
- U SLUČAJU DA ZA VRIJEME RADA STROJA DOÐE DO PREKIDA U NAPAJANJU STRUJOM, ZBOG
SIGURNOSNIH MOTIVA, ISKLJUČITE STROJ (OFF)
Sigurnosni uređaji:
OPREZ: Pištolj je opremljem sigurnosnom kvačicom. Nakon svakog rada s uređajem upotrijebite
sigurnosnu kvačicu da biste spriječili slučajno aktiviranje mlaza.
- Sigurnosni uređaji: pištolj je opremljem sigurnosnom kvačicom, motor je opremljen zaštitom od
preopterećenja Klase I, pumpa je opremljena premosnim ventilom ili uređajem za prekid rada.
- Sigurnosno dugme na pištolju ne služi za blokiranje poluge za vrijeme rada uređaja, već za sprječa-
vanje slučajnog pokretanja mlaza.
OPREZ: Aparat je opremljen uređajem za zaštitu motora: u slučaju da dođe do intervencije
tog uređaja pričekajte nekoliko minuta ili kao alternativa iskopčajte uređaj s električne mre pa ga
onda opet ukopčajte. u slučaju da se taj problem bude često ponavljao ili u slučaju neuključivanja
aparata, odnesite ga u najblu servisnu službu.
> PREDUVJETI ZA STATIČKU STABILNOST
OPREZ: Statičk
a stabilnost uređaja zajamčena je njegovim postavljanjem na ravnu podlogu.
> VODENI PRIKLJUČAK
Spajanje vode
OPREZ: (SIMBOLO) Uređaj nije prikladan za priključak vode za piće.
Uređaj se može priključiti direktno na gradsku vodovodnu mru PODESNA ZA PIĆE samo ako je
na cijev priključka za vodu montiran ventil koji spriječava djelovanje povratne sile, te sukladan sa
propisima.
XZ OPREZ POZOR: Voda koju izdvoji odvajač nije podesna za piće.
POZOR Usisavati samo čistu ili filtriranu vodu.
Dovodna slavina za vodu mora imati osiguran dovod vode jednak dvostrukom protoku crpke.
- Minimalni protok: 15 l/ min.
- Maksimalna temperatura ulazne vode: 40°C
- Maksimalni tlak ulazne vode: 1Mpa
- Postaviti uređaj što ble dovodnoj slavini za vodu.
Nepridržavanje navedenih uvjeta uzrokuje teška mehaničkatećenja pumpe kao i poništavanje
jamstva.
Spajanje na vodovodnu mru:
· Spojiti savitljivu cijev (nije priložena u kompletu) na dovod vode uređaja i na dovodnu mru.
· Otvoriti slavinu.
Spajanje na vodu iz otvorenog spremnika:
· Isklopiti spojnicu za dovod vode.
· Priključiti cijev za sisanje s filterom (priložena u kompletu) na dovod vode čistača.
· Uroniti filter u spremnik.
· Odzračiti prije uporabe.
- Odvrnuti gibljivu visokotlačnu cijev sa spojnice za visoki tlak.
- Upaliti čistač i pričekati sve dok voda ne počne izlaziti iz spojnice za visoki tlak bez mjehurića.
- Ugasiti čistač i ponovno priključiti gibljivu visokotlačnu cijev.
> ELEKTRIČNI PRIKLJUČAK
- Električni priključak uređaja mora biti usklađen s normom IEC 60364-1.
Obratite se kvalificiranom električaru na:
- pravilnu vezu ako kabel napajanja nema vlastiti utikač. To vrijedi samo ako ne namjeravate trajno
povezati uređaj s mrnim naponom
važno: Prije uključivanja uređaja provjerite odgovaraju li vrijednosti električne mre onima
na pločici s tehničkim podacima uređaja, te da je utičnica zaštićena diferencijalnim solenoidnim
prekidačem s osjetljivošću manjom od 0,03 A – 30 ms.
- U slučaju nekompatibilnosti između utičnice i utikača na uređaju, kvalicirani stručnjak mora
zamijeniti utičnicu drugom odgovarajućega tipa.
- Ne upotrebljavajte uređaj ako je temperatura u prostoriji na od 0°C, ako je opremljen PVC
kablom (H VV-F).
XY OPREZ: Neadekvatni produživači mogu biti opasni.
XJ OPREZ: Ako upotrebljavate produživač, utikač uređaja i utičnica produživača moraju biti
vodonepropusni, a kabel za napajanje mora imati dolje navedene dimenzije.
DISPOZICIJA ISPUSNOG DIMNJAKA U ZATVORENIM PROSTORIMA
(vidi sl. M)
POZOR: U slučaju da se koristi u zatvorenom prostoru trebate osigurati dobro provjetravanje
zraka te izbacivanje plina.
Ponekad je potrebno rabiti dimnjak za ispuštanje visokotlačnih produkata izgaranja.
Ovaj problem ne postoji ukoliko stroj rabite na otvorenom, ali ukoliko ga instalirate u zatvorenom
prostoru, trebali bi ste slijediti nešto od slijedećeg:
- Izvođenje dimnjaka uvijek mora ići prema gore, po mogućnosti vertikalno i po mogućnosti ne
dulje od 5 m.
- Cijev mora imati pokriv kapu, kako bi se spriječilo da kišnica uđe u gornji dio, bez značajnijeg
sprječavanja izbacivanja pare.
- Odjeljak A dimnjaka mora biti tri puta duži od dimnjaka stroja B i na udaljenosti ne manjoj od 20
cm.
Također treba naglasiti važnost navedenih točaka kako bi se ograničio maksimalni pad kondenzacije
u stroju. Voda, koja se kondenzira u dimnjaku i ulazi u stroj, je izuzetno korozivna za kotao i
zavojnicu. Sadrži sumpornu kiselinu i kondenzat do temperature od oko 180° C. Pokušajte izbjeći
kondenzaciju, ali u svakom slučaju kondenzacija ne treba ući u stroj.
Nepoštivanje ovih uputa može oštetiti stroj u kratkom vremenu.
PRESJEK OTVORA DIMNJAKA:
minimalno 3 puta površina dimnjaka
Promjer cijevi = 150 mm
PRESJEK OTVORA DIMNJAKA ZA 2 KOTLA:
minimalno 6 puta površina dimnjaka
Promjer cijevi = 225 mm
7. RUKOVANJE
> UKLANJANJE AMBALAŽE
Uklonite gornje i donje kvake koje pričvršćuju karton sa pallet-om. Izvucite kartonski zaštitni dio,
polite dva kotača stroja na zemlju i izvucite pallet.
> OPIS UREÐAJA
1. Prekidač električne pumpe
2. Regulator gorionika
3. Regulator deterdženta
4. Manometar
5. Prekidač gorionika
- -
7. Izlaz vode pod visokim pritiskom
8. Ulaz za vodu + filtar
9. Pištolj
10. Usmjerivač
11. Cijev pod visokim pritiskom
12. Spojnica nosač gumice
13. Prskalica
14. Diesel
15. Deterdžente
> INSTALACIJA I POKRETANJE
PUŠTANJE U RAD 1° POKRETANJE
Kada se radi o puštanju rad po prvi put ili poslije dužeg perioda neaktivnosti potrebno je povezati
nekoliko minuta samo cijev za usisavanje kako bi izašla eventualna nečistoća iz ulazne cijevi na način
da se ne začepi prskalica pištolja
ELEKTRIČNO POVEZIVANJE
Kontrolirajte da se napon mre podudara sa naponom Vašeg stroja a on je naveden na tabli s
tehničkim
podacima. Kvalificirani tehničari trebaju realizirati električni uređaj koji je u stanju raditi u skladu s
zakonskim propisima koji su na snazi (uzemljenje, osigurači, spašavanje života, itd.).
U slučaju ne sprovođenja jednog od gore navedenih propisa, proizvođač otklanja sa sebe bilo koju
odgovornost za osoblje koje radi sa strojem te ne priznaje nikakve garantne uvjete.
OPSKRBA
(sl. A)
Indikacije vrste goriva za uporabu:
Dizel za automobile, te bez aditiva.
Napunite spremnik gorivom koje je navedeno na tabli s tehničkim podacima (Dizel).
Izbjegavajte ispražnjivanje spremnika tijekom rada kako se ne bi oštetila pumpa za gorivo.
POZOR: Korištenje neprikladne vrste goriva može dovesti do stvaranja opasnih situacija.
Napunite spremnik za deterdžent proizvodima koji se savjetuju za tip pranja koji se treba obaviti.
POZOR: Koristite samo tekuće deterdžente, apsolutno izbjegavajte kisele ili vrlo alkalne proizvo-
de. Savjetujemo Vam korištenje naših proizvoda koji su proizvedeni upravo za rad sa vodenim
peračima.
> INSTALACIJA
(sl. CDEFG)
- Prekidač električne pumpe staviti u poziciju OFF (O).
Filtar mora biti u ulazu za vodu.
- Spojnica nosača gumice (optional) zavrnuti ručno i montirati na ulazu za vodu.
- Prikopčati spojnicu na gumu za vodu. 13 mm ( 1/2") Ø iznutra.
- Cijev pod visokim pritiskom montirati na aparat gdje je izlaz vode (OUTEL).
- Na cijev pod visokim pritiskom montirati pištolj.
- Otvoriti slavinu.
- Temperatura vode mora biti niža od 40° C. važno: Usisavati samo čistu ili filtriranu vodu, da
se ne bi oštetio aparat.
- Otkopčati sigurnosnu kvačicu na pištolju, držati pritisnuto okidač pištolja, sve dok ne izađe čitav
zrak.
- Usmjerivač montirati na pištolj.
- Na usmjerivač montirati prskalicu.
- Utikač električnog kabla uključiti u utičnicu
na zidu.
1° POKRETANJE
Pokrenite stroj pritiskajući prekidač te ostavite da radi nekoliko minuta da biste uklonili nečistoće.
Kada je stroj ponovno pokrenut kontrolirajte je li mlaz ravnomjeran, u suprotnom očistite prskalicu
od eventualnih nečistoća, pričekajte nekoliko sekundi sve dok se ne postigne radni pritisak, potom
otvorite i zatvorite pištolj dva ili tri puta.
> POKRETANJE
(sl.H)
- Svaki put kada se koristi vodeni perač pod visokim pritiskom savjetujemo vam da uzmete perač i
da ga držite u pravilnom položaju, jednu ruku stavite na dršku a drugu na usmjerivač.
Pokrenite stroj pritiskajući prekidač te ostavite da radi nekoliko minuta da biste uklonili nečistoće i
mjehuriće iz hidrauličnog kruga, potom ga zaustavite, spojite cijev pod visokim pritiskom sa pištol-
jem i postavite usmjerivač. Uvjerite se da je regulator deterdženta zatvoren.
- Da biste pokrenuli vodeni perač je potrebno postaviti prekidač na “ON”, i ujedno držati
pritisnuto okidač pištolja.
> Da biste prali toplom vodom
(sl.A) okrenite ručicu prekidača gorionika i odaberite temperaturu koju želite.
(sl.A) Da biste izmiješali deteržent ili dezinfekcijsko sredstvo sa mlazom vode, otvorite regulator u
količini koju želite kao što je navedeno u poglavlju “USISAVANJE DETERDŽENTA.
POZOR: U slučaju da se koristi u zatvorenom prostoru trebate osigurati dobro provjetravanje
zraka te izbacivanje plina.
> Upotreba sa termostatom nastavljenim nad 100C.
Prilikom rada s temperaturama iznad 100C, potrebno je pridržavati se sljedecih smjernica.
- Pritisak rada ne sme biti veci od 32 bara.
- Moguca regulacija tlaka kroz bypass ventila instaliranega na pumpi.
- Trebate mlaznica za paru (koja nije ukljucena Kode 3.749.0183).
> USISAVANJE DETERDŽENTA
upotreba sa niskim pritisakom (ukoliko postoji)
Glavica koja se može regulirati omogućuje da se odabere mlaz pod visokim ili niskim pritiskom.
Odabir pritiska se poste okrećući glavicu koja se može regulirati. Da biste povećali pritisak okrenite
glavicu koja se može regulirati u smjeru kazaljki na satu, da biste smanjili pritisak okrenite je u
smjeru suprotnom od smjera kazaljki na satu. Automatski dolazi do usisavanja deterdženta kada se
glavica koja se može regulirati na usmjerivaču okrene za rad pod niskim pritiskom (u smjeru suprot-
nom od smjera kazaljki na satu). Miješanje deterdženta sa vodom se odvija automatski prilikom
prolaska vode. Količina usisavanog deterdženta ovisi o količini koja je namještena na ručici za regu-
laciju deterdženta.
> USISAVANJE DETERDŽENTA
upotreba sa visokim pritisakom (ukoliko postoji)
Dolazi automatski do miješanja deterdženta sa vodom čim počne prolaziti voda.
Količina usisavanog deterdženta ovisi o količini koja je namještena na ručici za regulaciju deterdžen-
ta.
POZOR: Koristite isključivo tekuće deterdžente, apsolutno izbjegavajte korištenje kiselih ili vrlo
alkalnih proizvoda. Savjetujemo Vam uporabu naših proizvoda koji su proizvedeni baš za
korištenje sa vodenim peračima.
Strojevi opremljeni s Total Stop odgodom i niskog napona:
Kada je stroj u radu, oslobađanje poluge pištolja, nakon priblno 15 sekundi, motor se automatski
zaustavlja, sprečavajući trošenje komponenti tijekom faze premošćivanje crpke (motor čekanju).
Pritiskom na polugu pištolja, motor se automatski ponovno pokreće.
POZOR: Upozorenje: ne ostavljati na čekanju duže od 5 minuta.
Na kraju rada dovesti prekidač u položaj "OFF".
Strojevi opremljeni s Total Stop odgodom i niskog napona, s inteligentnim isključivanjem:
Kada je stroj u radu, oslobađanje poluge pištolja, nakon priblno 15 sekundi, motor se automatski
zaustavlja sprečavajući trošenje komponenti tijekom faze premošćivanje crpke (motor čekanju).
Pritiskom na polugu pištolja, motor se automatski ponovno pokreće.
POZOR: Upozorenje: ne ostavljati na čekanju duže od 5 minuta.
U slučaju u kojem stroj ostaje na čekanju u periodu dužim od 20 minuta, stroj se automatski i u
potpunosti isključuje: što znači, pritiskom na polugu pištolja, stroj se NEĆE staviti u pogon.
Dakle, ukoliko želite stroj staviti u pogon, potrebno je prekidač staviti u položaj (0) na "OFF", a zatim
u (I) "ON".
OPREMLJEN REGULATOROM
Ako je stroj opremljen regulatorom pritiska:
- Kada je pritisak reguliran na minimumu T.S. možda neće intervenirati. Soga izbjegavajte rad stroja
u by-pass dulje od 1 minute.
- Izbjegavajte učestalo pokretanje polugice pištolja ( jer bi mogli prouzrokovati probleme u radu).
Isključivanje stroja
POZOR: OPASNOST
Opasnost od oparina vrelom vodom! Nakon rada s vrućom vodom ili parom uređaj mora raditi
najmanje dvije minute s hladnom vodom uz otvoren pištolj za prskanje, kako bi se ohladio.
- Sklopku uređaja prebacite na "0/OFF".
- Zatvorite dovod vode.
- Otvorite ručnu prskalicu.
- Sklopkom uređaja nakratko uključite pumpu (oko 5 sekundi).
- Suhim rukama izvucite utikač iz utičnice.
- Uklonite priključak za vodu.
- Pritiskajte ručnu prskalicu sve dok se uređaj u potpunosti ne rastlači.
- Fiksirajte ručnu prskalicu.
Čuvanje uređaja
- Crijevo za prskanje uglavite u držač poklopca uređaja.
- Namotajte visokotlačno crijevo i električni kabel te ih smjestite na držače.
Uređaj s bubnjem crijeva:
- Prije namatanja visokotlačno crijevo raširite po svojoj duljini.
- Ručicu okrećite u smjeru kazaljke na satu (smjer strelice).
Napomena: Nemojte presavijati visokotlačno crijevo i električni kabel.
- Čuvati uređaj i dijelove na sigurnom i suhommjestu, izvan dosega djece.
- Uređaj odložite na mjesto zaštićeno od mraza.
- Ovaj se uređaj smije skladištiti samo u zatvorenim prostorijama.
8. ČĆENJE I ODRŽAVANJE
PROGRAM REDOVITOG ODRŽAVANJA
Posjetite sajt www.lavorservice.com i preuzmite plan rasporeda održavanja.
VAŽNO: Prije nego što obavite bilo koju proceduru održavanja na vodenom peraču obavite i
ispuštanje/snavanje pritiska, iskopčajte električno povezivanje i povezivanje vodom.
KONTROLA RAZINE ULJA U PUMPI
Promjena ulja se u početku treba obaviti poslije 50 sati rada a naknadno svako 500 sati. Savjetuje se
ulje SAE 20/30 , 15W-40, 20W-40.
KONTROLA FILTERA ZA USISAVANJE VODE
Periodično obavite inspekciju i očistite filter za usisavanje vode koji je postavljen na ulaznoj spojci.
To je vrlo važno kako bi se izbjeglo začepljenje te da bi pumpa dobro funkcionirala.
ČĆENJE FILTRA ZA GORIVO
Periodično kontrolirajte filter za Diesel ako je oštećen ili previše prljav zamijenite ga.
> DEKALCIFIKACIJA
Periodično trebate obaviti tretman dekalcifikacije uz pomoć specifičnih proizvoda. Koliko će se to
često obavljati ovisi isključivo o tvrdoći vode. U posudu za vodu od barem 30 litara ulijte proizvod u
proporciji od jednog litra svako 15 litara vode.
Odvojite pištolj od cijevi pod visokim pritiskom, uronite slobodni završni dio iste cijevi u posudu, na
način da se stvori zatvoreni krug te da vodeni perač usiše proizvod u trajanju od barem 10 minuta.
Savjetuje se da završni dio usisne cijevi ispusti u platnenu vrećicu ili mru vapnenac kako bi se
izbjeglo da on ostane u krugu. Obavite normalno povezivanje i isperite obilnom količinom hladne
vode. Savjetujemo Vam da ovu operaciju obavi osoblje naše Servisne Službe budući da proizvod za
dekalcifikaciju može dovesti do istrenja komponenata. Prilikom odbacivanja dekalcifikatora
pridržavajte se propisa koji su na snazi.
> Posuda sa tekućim omekšivačem (ukoliko postoji)
Trebate periodično obaviti tretman dekalcifikacije uz pomoć specifičnih proizvoda.
Periodičnost s kojom ćete to obavljati ovisi prije svega o tvrdoći vode.
Savjetujemo Vam da to obavi osoblje Servisne
Službe. Što se tiče odbacivanja dekalcikatora pridržavajte se propisa koji su na snazi.
- Posuda sa tekućim omekšivačem.
Napunite posudu sa omekšivačem našim proizvodima (u svakom slučaju onima koji nisu korozivni)
doziranje je na srednjoj vrijednosti, Servisne Službe bi mogle prilagoditi regulaciju u skladu sa
lokalnim uvjetima.
> ČĆE
NJE GRIJALICE(KOTLA)
POZOR: U svezi sa svim operacijama održavanja grijalice, pumpe pod visokim pritiskom i stroja
potrebno je da se obratite profesionalnom i specijaliziranom osoblju ili od nas autoriziranoj
servisnoj službi.
- Čćenje grijalice(kotla) se treba obaviti periodično svako 180 ÷ 200 sati rada postupajući na ovaj
način:
- Rastavite prirubnicu koja pridržava prskalicu i elektrode(glava gorionika).
- Očistite uz pomoć kompresiranog zraka filtar prskalice i kontrolirajte poziciju elektroda.
- Uklonite poklopac sa grijalice(kotla), odvijajući, očistite skretač.
- Potom rukama izvucite unutrašnji poklopac.
- Odvijte matice koje blokiraju dio sa navojima te ga izvadite iz grijalice.
- Uz pomoć četke očistite dio sa navojima.
- Usite ostatke grijalice(kotla).
Ponovno montirajte sve obavljajući operacije na obrnuti način.
POZOR: Neka specijalizirano osoblje periodično obavi totalnu kontrolu i regulaciju sagorijevanja,
kao što propisuje zakon.
ELEKTRIČNI MOTOR
Ako postoji bilo kakva anomalija u funkcioniranju motora, on se zaustavlja. Pričekajte 5-10 minuta
prije nego što ga ponovno pustite u rad. Ako anomalija bude i dalje postojala konzultirajte poglavlje
PROBLEMI I RJEŠENJA. Ako ni usprkos toga se ne uspije ukloniti problem prekinite s njegovim
korištenjem i obratite se Autoriziranoj servisnoj službi.
> ELEKTRIČNA SHEMA
Pogledajte slike, str. 7-8.
> SHEMA VODENOG POVEZIVANJA
Pogledajte slike, str. 7-8.
> POPRAVLJANJA-REZERVNI DIJELOVI
Što se tiče eventualnih problema koje nismo spomenuli u ovom priručniku ila kada dođe do uništa-
vanja stroja, molimo Vas da stupite u kontakt s Autoriziranom Servisnom
Službom u vezi sa eventualnim popravljanjem ili zamjenom uništenih dijelova s originalnim rezervnim
dijelovima. Koristite isključivo originalne rezervne dijelove.
> GARANTNI UVJETI
Svi naši aparati su podvrgnuti detaljnoj kolaudaciji te su pokriveni garancijom u vezi sa manama u
proizvodnji u skladu sa zakonskim propisima koji su na snazi (minimalno 12 mjeseci). Garantni
period počinje od datuma kupovanja.U slučaju popravljanja vodenog perača ili dodatne opreme u
tijeku garantnog perioda, potrebno je priložiti kopiju računa.
Garancija vrijedi samo ako : - Se radi o manama proizvoda ili manama u proizvodnji. – Ste se strogo
pridržavali uputstava iz ovog priručnika. – Su popravljanje obavili popravljači koji imaju autorizaciju.
– Su se koristili samo originalni rezervni dijelovi.
– Vodeni perač nije bio izložen padanju, udarcima ili ledu. – Se koristila samo čista voda.
- Vodeni perač se koristio za predviđenu uporabu a to znači da se nije koristio za profesionalni/ko-
mercijalni rad.
Nisu pokriveni garancijom: - Dijelovi izloženi normalnom trošenju. – Cijev pod visokim pritiskom i
opcionalna oprema. – Slučajna oštećenja do kojih dolazi prilikom transporta zbog nebrige ili nepravil-
nog rukovanja, zbog nepravilne uporabe ili instalacije koje nisu u skladu s upozorenjema navedenim
u knjici s uputstvima. – Garancija ne predviđa eventualno čćenje funkcionalnih dijelova stroja.
Popravljanje pokriveno garancijom obuhvaća zamjenu defektnih dijelova, dok su isključeni iz garan-
cije slanje istih te ambalaža. Isključuje se mogućnost zamjene aparata te produljivanje trajanja
garantnog perioda kao posljedica kvara.
Proizvođač otklanja sa sebe bilo koju odgovornost za eventualnu štetu nanesenu ljudima ili predme-
tima a koja je uzrokovana nepravilnom instalacijom ili nepravilnim korištenjem aparata.
POZOR! Mane kao što su zaštopane prskalice, blokirani strojevi zbog naslaga vapnenca, oštećena
oprema (npr. savijena cijev) i/ili strojevi koje nemaju na sebi mane NISU POKRIVENE GARANCIJOM.
> ODLAGANJE
Budući da ste vlasnik električnog ili elektronskog aparata ( zakon u skladu sa Direktivom EZ
električnu/elektronsku opremu kao čvrsti gradski kućanski otpad nego Vas obavezuje daga odbacite
u prikladne sabirne centre. Moguće je odbaciti proizvod u trgovini prilikom kupovanja novog proizvo-
da, a kupljeni proizvod treba biti ekvivalentan onome koji se odbacuje. Odbacujući proizvod u ambi-
jent nanosi se šteta bilo ambijentu bilo zdravlju ljudi. Simbol na slici predstavlja kantu za gradski
otpad i stoga se strogo zabranjuje odbacivanje ovog aparata u te kante/kontejnere.
Nepoštivanje propisa koji se navode u direktivi 2012/19/ EU te raznih dekreta zemalja članica se
kažnjava administrativno.
9. PROBLEMI I RJEŠENJA
Prije bilo koje intervencije na stroju iskopčajte električno napajanje, vodeno napajanje te ispustite
pritisak. Radite na sistematičan način da biste pronašli kvarove na osnovu slijedeće sheme; ako ni
usprkos tome ne uspijete ukloniti problem, zatražite intervenciju Autorizirane servisne službe.

Table of Contents

Related product manuals