EasyManua.ls Logo

Daewoo DWF-753 - Appendix; Wiring Diagram

Daewoo DWF-753
47 pages
Print Icon
To Next Page IconTo Next Page
To Next Page IconTo Next Page
To Previous Page IconTo Previous Page
To Previous Page IconTo Previous Page
Loading...
APPENDIX
31
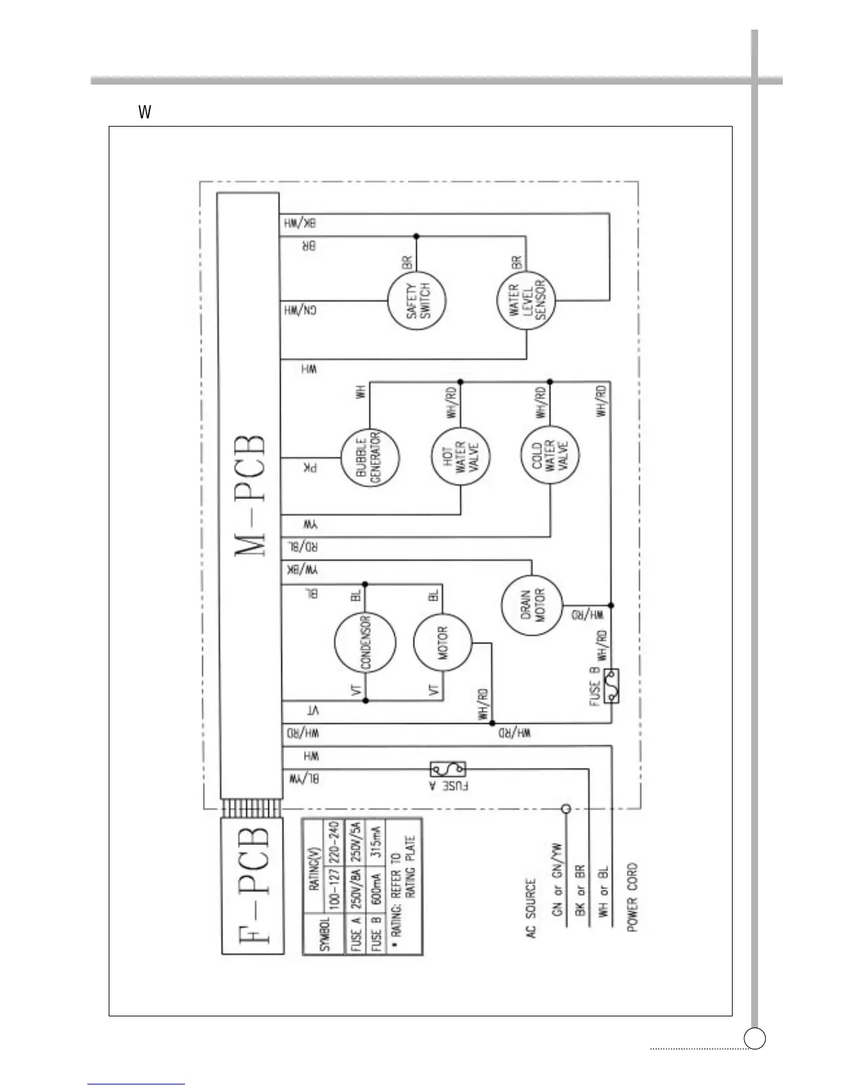
WIRING DIAGRAM
§§
è
Wiring Diagram [non-pump]

Related product manuals