EasyManua.ls Logo

Daikin DZ16 - Page 86

Daikin DZ16
112 pages
Print Icon
To Next Page IconTo Next Page
To Next Page IconTo Next Page
To Previous Page IconTo Previous Page
To Previous Page IconTo Previous Page
Loading...
86
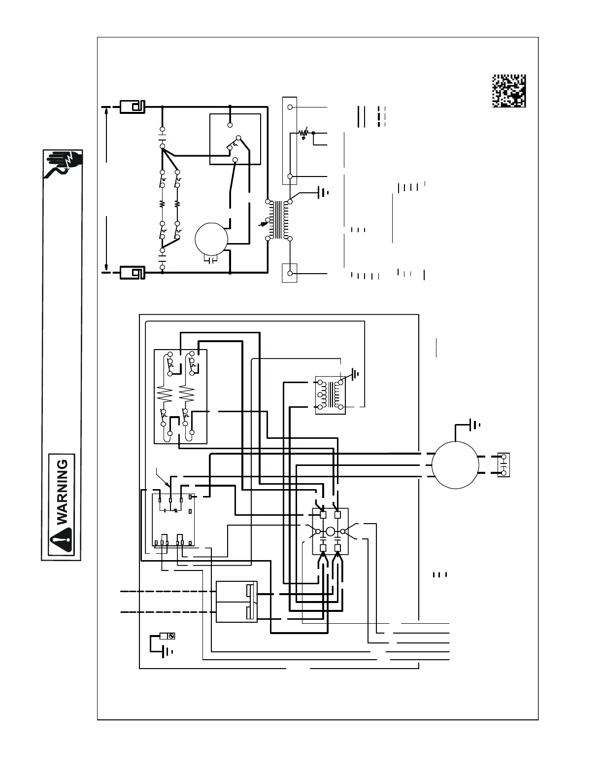
WIRING DIAGRAMS
HIGH VOLTAGE!
DISCONNECT ALL POWER BEFORE SERVICING OR INSTALLING THIS
UNIT. MULTIPLE POWER SOURCES MAY BE PRESENT. FAILURE TO
DO SO MAY CAUSE PROPERTY DAMAGE, PERSONAL INJURY OR DEATH.
Wiring is subject to change. Always refer to the wiring diagram on the unit for the most up-to-date wiring.
AWUF180[316,516,816]BD, AWUF240[316,516,816]BD, AWUF241016BD,
AWUF300[516,816]BE, AWUF301016BE, AWUF360[516,816] BE, AWUF361016BE
NO
TES:
1) REDWIRETOBEONTRANSFO RMER TERMINAL 3FOR 230VOLTS ANDON
2) TO PLACEAIRHANDLERINHIG HSPEED,REMOVERED MOTORLEADFRO M ELECTRONIC
3) SEECOMPOSITE WIRING DIAGRA MS IN INSTALLATION INSTRUCT IONS FORPROPE R
4) ASTERISK (*) INDICATESTHATHEA TING ELEMENT ,THERMAL LIMIT,
CONTROLS SHOWNWITHUTILITIES IN "ON"POSITIONAND THERMOSTAT IN"OFF" POSITION.
COLORCOD
E
WIRING CODE
0140 A00543-B
BLOWERTIMEDELAY RELAY (EBTDR )COM TERMINAL ANDREP LACE WITH BLACK
ANDINTERCO NNECTING WIRESAND JUMPERS OF HEAT ER #2
AREDELETEDWITHSINGLEELEMENT UNITS.
MO TORLEAD. ALLUNITS WILL BE FACTOR YCONNECTE DAT LOW SPEE D.
TERMINAL 2FOR 208VOLTS.
LOWVOLTAGE WIRING CONNECT IONS.
YELLOW
TIME DELAY RELAY
EVAPORATOR MOTOR
ELECTRONIC BLOWER
DISCONNECT SWITCH
EBTDR
DISC
EM
RD RED
BL
YL
BLUE
WH
BK
WHITE
BLACK
COM
PON
EN
TCOD
E
TL
HTR
TR
R
FC
GREEN
BROWN
PURPLE
BR
GR
PU
RELAY
FANCAPACITOR
THERMALLIMIT
TRANSFORMER
HEATER ELEMENT
FACTORYWIRING
HIGH VOLTAGE
LOWVOLTAGE
FIELDWIRING
HIGH VOLTAGE
LOWVOLTAGE
TR
RD
24 VOLT45
2
SEENOTE1
1
3
LO
FC
EM
HI
TL1
TL1
HTR1
HTR2
COM
BL
BR
WH
R1
GR
NONC
TL2
TL2
208/230VOLTS
DISC
DISC
EBTDR
OFFDELAY WHEN "G"ISDE-ENERGIZE D.
5) EBTDRHAS A7SECOND ON DELAYWHEN"G" IS ENERGIZEDAN DA65SECOND
R
EBTDR
G
C
EBTDR
M2
IF REPLACEMENTOFTHE ORIGINAL WIRESSUPPLIEDWITHTHISASSEMBLYISNECESSARY,USE 10C.
WIRE SIZE TO CONFORMTOTHE NATIONAL ELECTRIC CODE.
5
RD
BL
GR
EM
FC
BR
EVAPORATOR MOTORLEADS
BR
RD
NOTE
SEE
3
DISC
EQUIPMENT
GROUND
DISC
1
4
3
2
TR
HTR1
BK
BK
TL1
TL1
RD
RD
TL2
EBTDR
SEE
NOTE 5
COPPER
POWERSUPPLY
(SEE RATING PLATE)
USEMIN.7C FIELDWIRE
N.E.C. CLASS2WIRE
COM
R
NC
NO
UP
C
K1
SPEED
K1
M1
XFMR-C
EBTDR
XFMR-R
G
M2
L2
RD
L1
BK
BL
BK
RD
GR
RD
BL
RD
BK
RD
PU
BK
N.E.C. CL
AS
S2WIRE
PU COMMON
BK HIGH
RD LOW
L2
T2
HC
HC HEATER CONTACTOR
T1
L1
HC
*
*
*
*
*
HTR2*
TL2*
*
C
L1
L2
T1
T2
BK
BL
BR
WH
RD
RD
BL
RD
PU
BK
BK
BK
RD
RD
BK
RD
BL
RD
RD
RD
RD
WH
BR

Table of Contents

Related product manuals