EasyManua.ls Logo

Daikin DZ16 - Page 88

Daikin DZ16
112 pages
Print Icon
To Next Page IconTo Next Page
To Next Page IconTo Next Page
To Previous Page IconTo Previous Page
To Previous Page IconTo Previous Page
Loading...
88
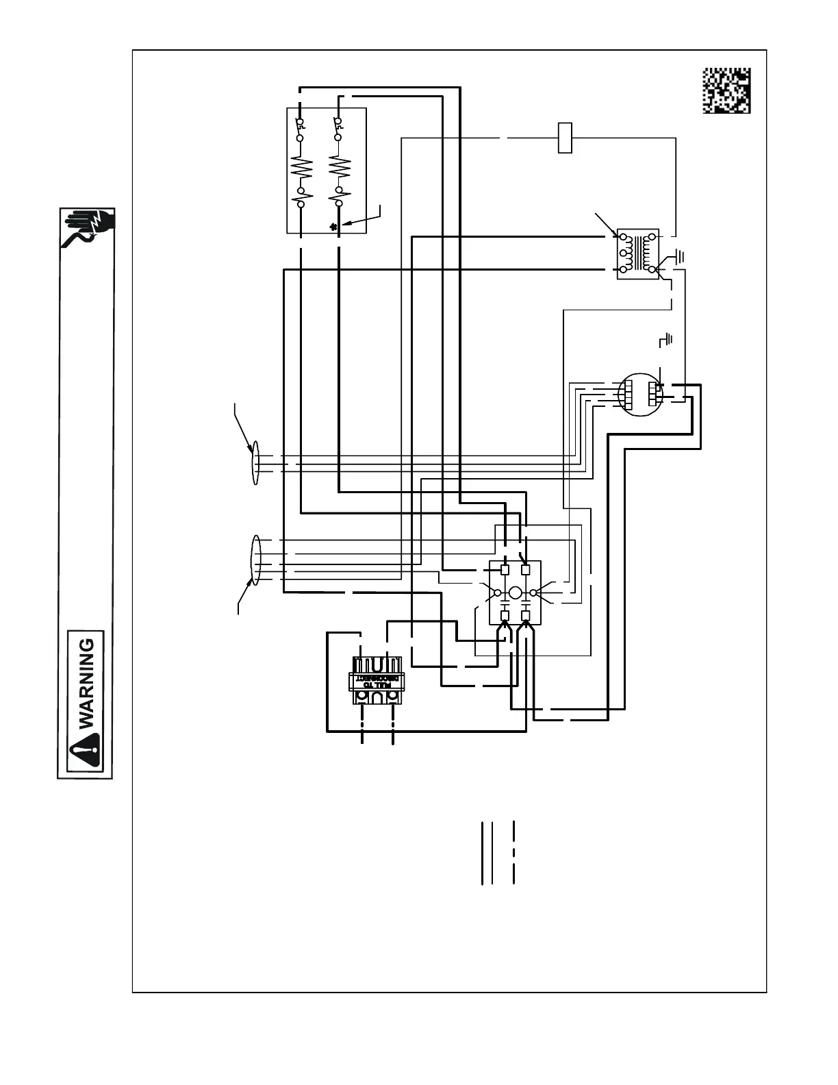
WIRING DIAGRAMS
HIGH VOLTAGE!
DISCONNECT ALL POWER BEFORE SERVICING OR INSTALLING THIS
UNIT. MULTIPLE POWER SOURCES MAY BE PRESENT. FAILURE TO
DO SO MAY CAUSE PROPERTY DAMAGE, PERSONAL INJURY OR DEATH.
Wiring is subject to change. Always refer to the wiring diagram on the unit for the most up-to-date wiring.
AWUF370[516,816]BD,AWUF371016BE
0140A00545-A
F
123
54
24V
1234 5
CL GN
EM
DISC
FIELDCONNECTIONS
SEENOTE3
USEN.E.C CLASS 2WIRE
SPEED TAPS FROM MOTOR
SEENOTE2
SEENOTE3
HTR2*
HTR1
TL1
TL2*
240V
TR
NOTES:
1. REDWIRETOBEONTRANSFORMER
TERMINAL "3"FOR 230VOLTS ANDON
TERMINAL "2"FOR 208 VOLTS.
2. SEE COMPOSITEWIRINGDIAGRAMSIN
INSTALLATION INSTRUCTIONS FOR PROPER
LOWVOLTAGE WIRING CONNECTIONS.
3. ASTERISK (*)INDICATES THAT HEATING
ELEMENT, THERMALLIMIT,RELAY AND
INTERCONNECTING WIRESAND JUMPERS
OF HEATER #2 AREDELETED WITH SINGLE
ELEMENTUNITS.
4. COLORCODES:
BK -BLACK
BL -BLUE
BR -BROWN
GR -GREEN
PU -PURPLE
RD -RED
WH -WHITE
YL -YELLOW
5. WIRINGCODE:
FACTORYWIRING
HIGH VOLTAGE
LOWVOLTAGE
FIELDWIRING
HIGH VOLTAGE
LOWVOLTAGE SEE NOTE 2
6. COMPONENTCODE:
C- CONTACTOR
DISC -DISCONNECTSWITCH
EM - EVAPORATERMOTOR
F- FUSE
HTR- HEATER ELEMENT
R- RELAY
SEQ- SEQUENCER
TL -THERMAL LIMIT
TR -TRANSFORMER
SEENOTE1
C
L1
L2
T1
T2
RD
GR
BL
BR
PK
WH
PU YL
BK
BK
RD
BK
BK
BL
WH
WH
RD
RD
BL
RD
BK
BR
BK
BK
BK
RD
RD
RD
RD
RD
BK
GR/YL
BL
BL
PK
GR
PU
YL
WH
BL
BK
BK
RD
RD
RD
RD
RD
BL
L2
RD
L1
BK

Table of Contents

Related product manuals