EasyManua.ls Logo

Daikin FTXA35BT - Piping Diagram; Piping Diagram: Indoor Unit

Daikin FTXA35BT
192 pages
Print Icon
To Next Page IconTo Next Page
To Next Page IconTo Next Page
To Previous Page IconTo Previous Page
To Previous Page IconTo Previous Page
Loading...
5 | Technical data
Service manual
176
FTXA20~50A(W)(S)(T) + FTXA20~50B(B)(S)(T) + RXA42+50A +
RXA20~35A(9) + RXA42+50B
Split Stylish R32
ESIE18-03D – 2021.05
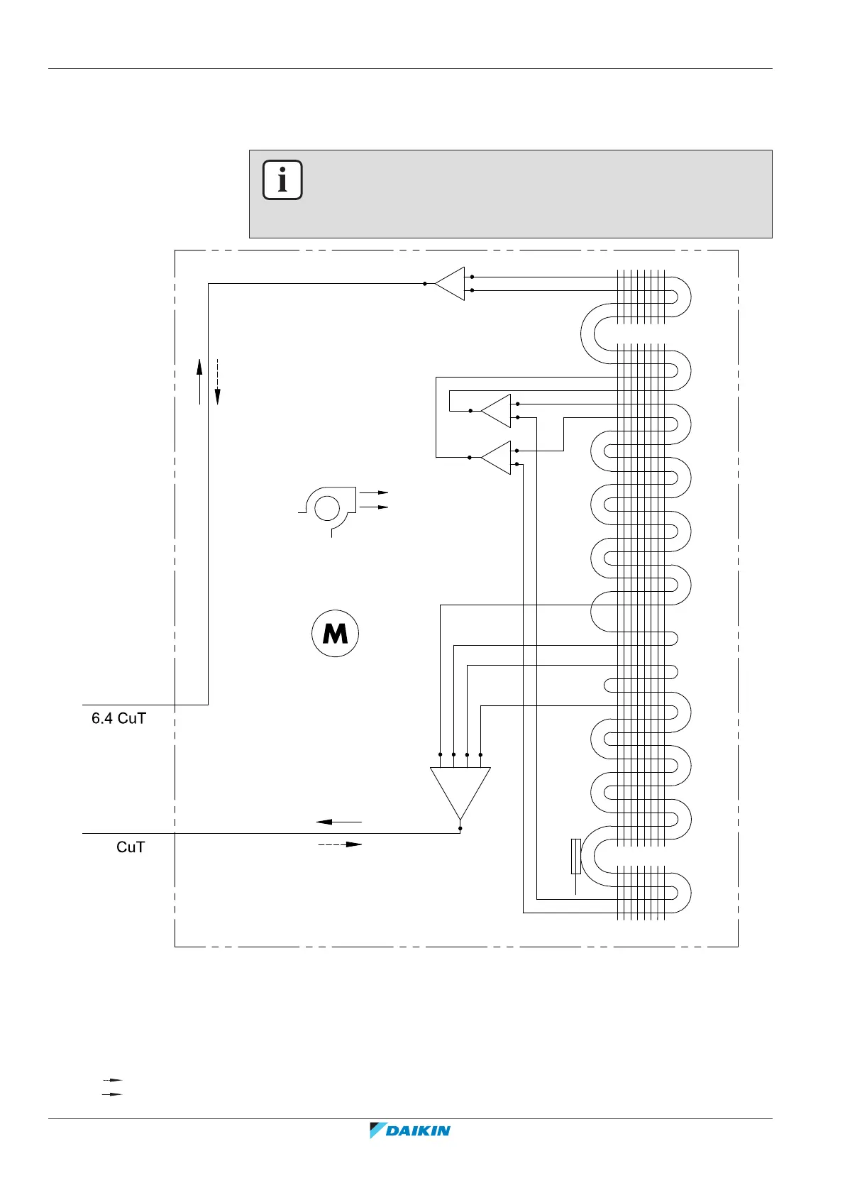
5.3 Piping diagram
5.3.1 Piping diagram: Indoor unit
INFORMATION
The diagrams shown in this manual may be incorrect due to changes/updates to the
unit. Correct diagrams are supplied with the unit and can also be found in the
technical data book.
a
b
c
d
R1T
M1F
9.5
e
e
e
f
a Field piping (liquid: Ø6.4mm flare connection)
b Field piping (gas: Ø9.5mm flare connection)
c Crossflow fan
d Heat exchanger
e Distributor
f Gas header
M1F Fan motor
R1T Thermistor (heat exchanger)
Heating
Cooling

Table of Contents

Related product manuals