EasyManua.ls Logo

Danfoss ECL Comfort 310 - Page 39

Danfoss ECL Comfort 310
209 pages
Print Icon
To Next Page IconTo Next Page
To Next Page IconTo Next Page
To Previous Page IconTo Previous Page
To Previous Page IconTo Previous Page
Loading...
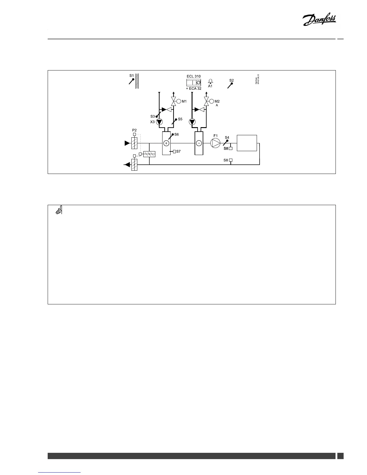
InstallationGuideECLComfort210/310,applicationA214/A314
A314.1exampleb

P 2
F1
S 4
S 2
S 1
Da nfos s
87 H21 28. 12
S 5
M1
X3
M2
A1
S 6
S 7
S 8
S 8
S 8
S 3
ECL 310
+ ECA 32
A
Sensoradvice:

Navigation:
IDno.:
Recommended
setting:
Specialsettingsforsensors/thermostatsusedasfrostprotection:











Specialsettingsforthermostatsusedasrealarm:






