EasyManua.ls Logo

Dannmar D4-9 - Wiring Diagrams

Dannmar D4-9
85 pages
Print Icon
To Next Page IconTo Next Page
To Next Page IconTo Next Page
To Previous Page IconTo Previous Page
To Previous Page IconTo Previous Page
Loading...
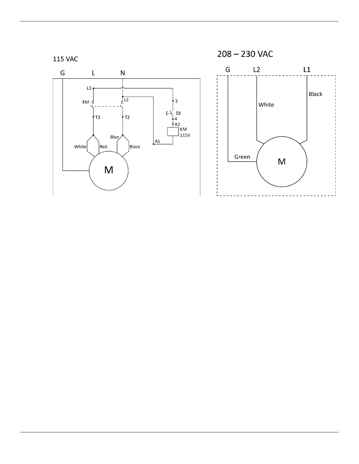
D4-9 / D4-9X Four-Post Lifts 70 P/N 5900251Rev. A1August 2021
Wiring Diagrams
These wiring diagrams use the United States color codes for the three wires in the Pigtail that comes
out of the Electrical Box on the Power Unit:
Black: Live
White: Live
Green: Ground
If you are using the unit in a European country, the Black White Green colors correspond to:
Brown: Live
Blue: Neutral
Green/Yellow: Ground
Information about color code conventions in other regions and countries is available online.
WARNING All electrical work, such as hard-wiring the unit or attaching a Plug to the Power
Cord,
must be done by a licensed, certified Electrician
in accordance
with all applicable local and national electrical codes. Damage caused by improper
electrical installation may void your warranty.

Related product manuals