EasyManua.ls Logo

Dean SR114E - Wiring Diagram Single Phase

Dean SR114E
12 pages
Print Icon
To Next Page IconTo Next Page
To Next Page IconTo Next Page
To Previous Page IconTo Previous Page
To Previous Page IconTo Previous Page
Loading...
SUPER RUNNER SERIES ELECTRIC FRYERS
CHAPTER 2: OPERATION
2-3
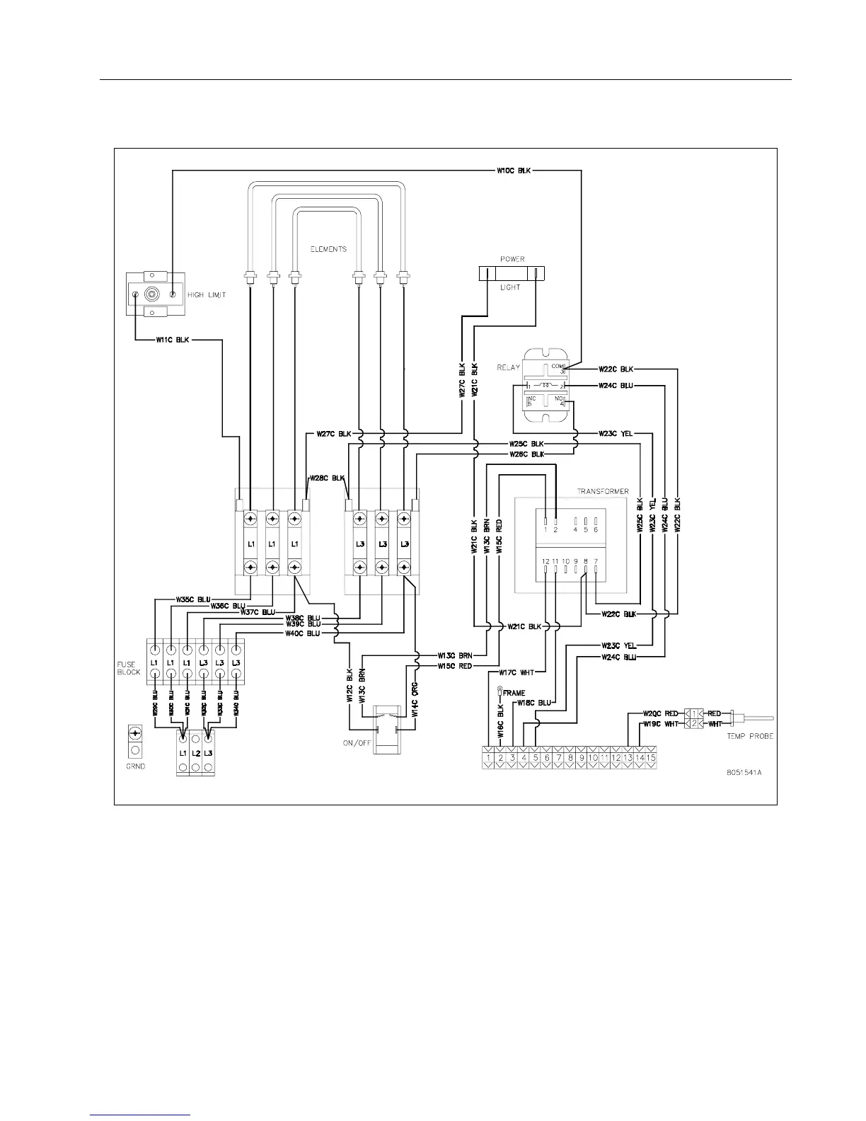
2.4.1 Wiring Diagram Single Phase

Other manuals for Dean SR114E

Related product manuals