EasyManua.ls Logo

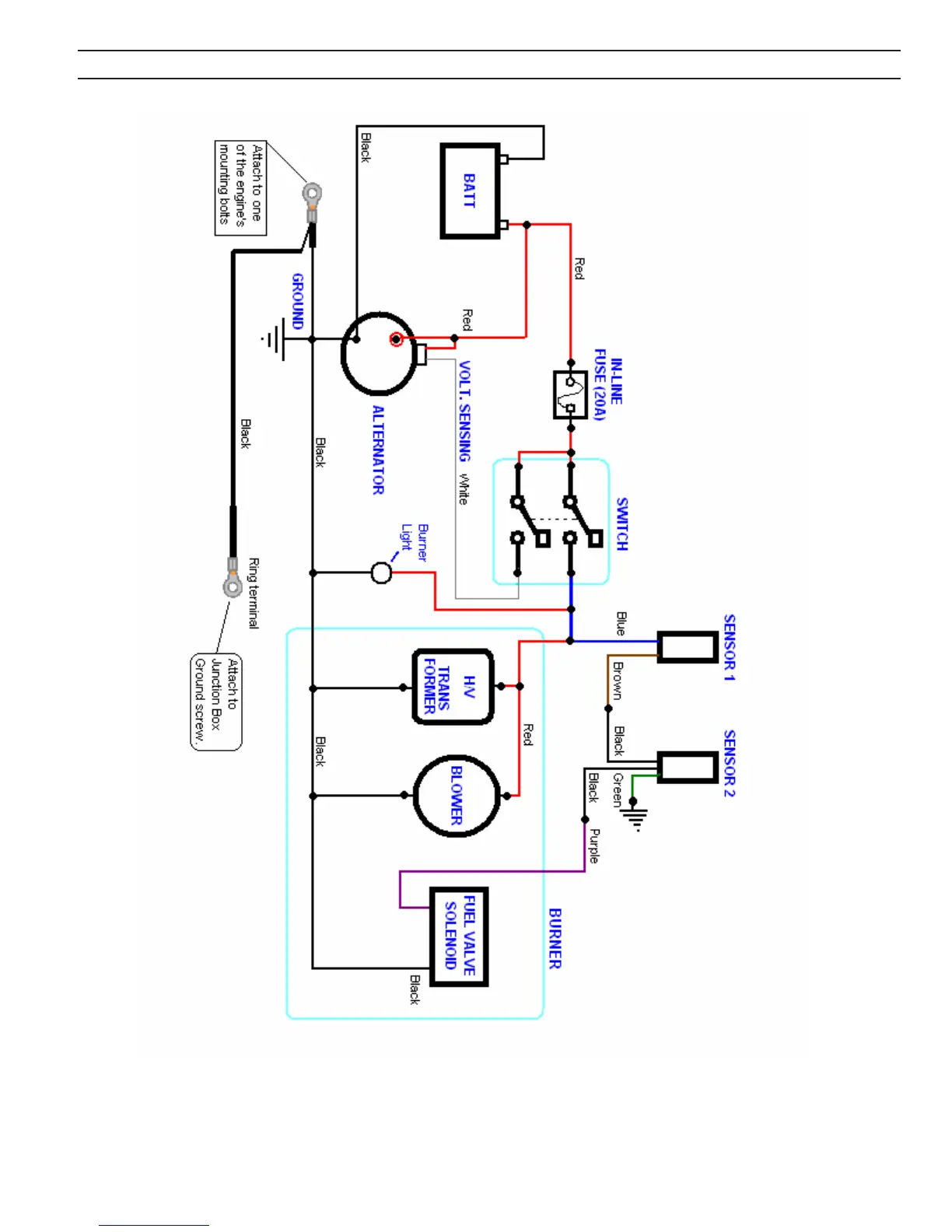
Delco Pressure Washers - Superskid 12 V w; Alternator Electrical Schematic

Default Icon
42 pages
Print Icon
To Next Page IconTo Next Page
To Next Page IconTo Next Page
To Previous Page IconTo Previous Page
To Previous Page IconTo Previous Page
Loading...
SUPERSKID 12V
w/ ALTERNATOR ELECTRICAL
SCHEMATIC
29
Owners Manual

Related product manuals