EasyManua.ls Logo

DeLonghi DE 91 MPS - Page 7

DeLonghi DE 91 MPS
40 pages
Print Icon
To Next Page IconTo Next Page
To Next Page IconTo Next Page
To Previous Page IconTo Previous Page
To Previous Page IconTo Previous Page
Loading...
7
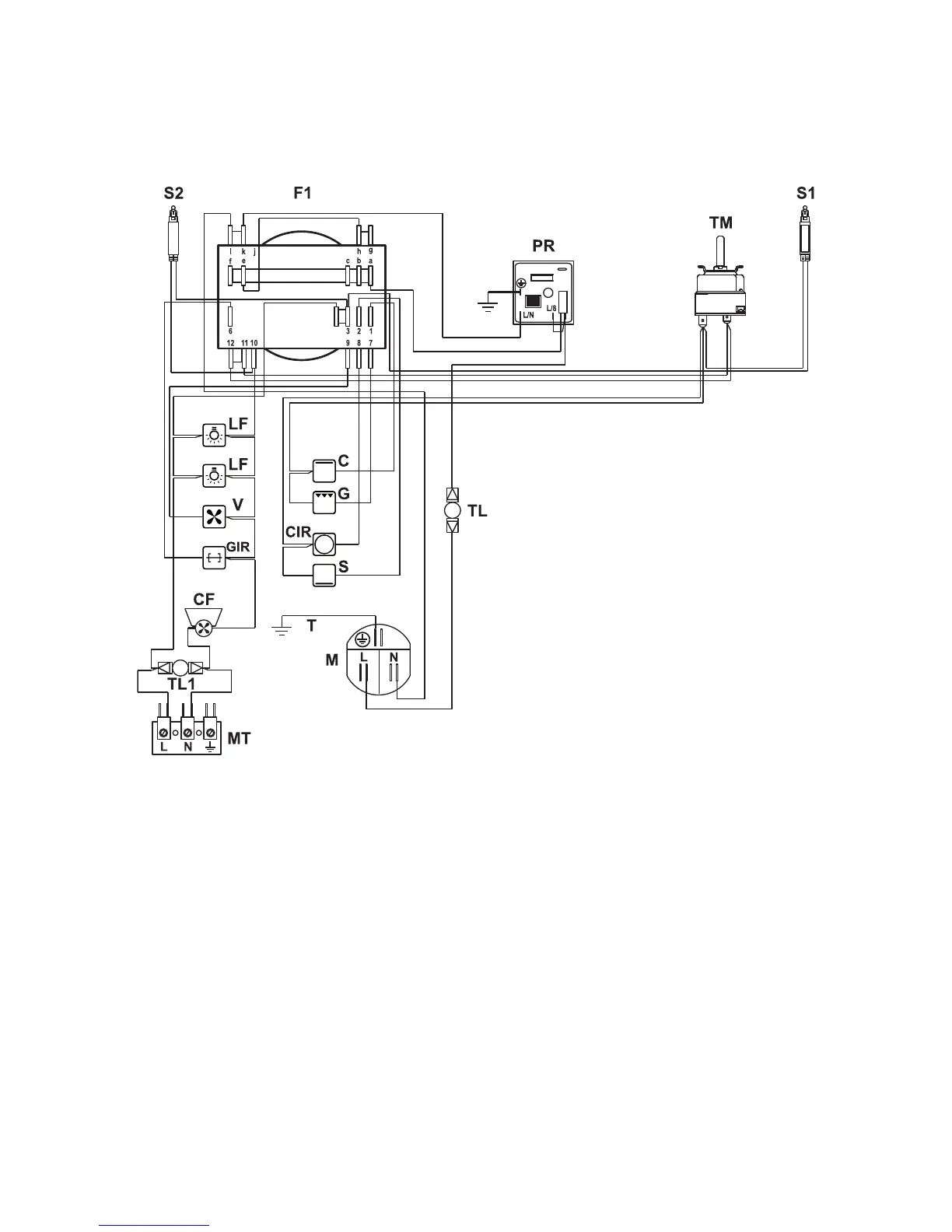
ELECTRIC DIAGRAM
Figure 4
F1 Oven switch
TM Oven thermostat
TL Thermal overload (N.C.)
TL1 Thermal overload (N.O.)
PR Electronic programmer
LF Oven lamps
S1 Thermostat pilot lamp
S2 Line pilot lamp
C Top element
G Grill element
S Bottom element
CIR Circular element
V Fan motor
CF Cooling fan motor
GIR Rotisserie
M Terminal block
MT Testing block
T Earth connection

Related product manuals