EasyManua.ls Logo

DeLonghi DE605MS - Electric Diagram; Oven Electrical Circuit Diagram

DeLonghi DE605MS
36 pages
Print Icon
To Next Page IconTo Next Page
To Next Page IconTo Next Page
To Previous Page IconTo Previous Page
To Previous Page IconTo Previous Page
Loading...
12
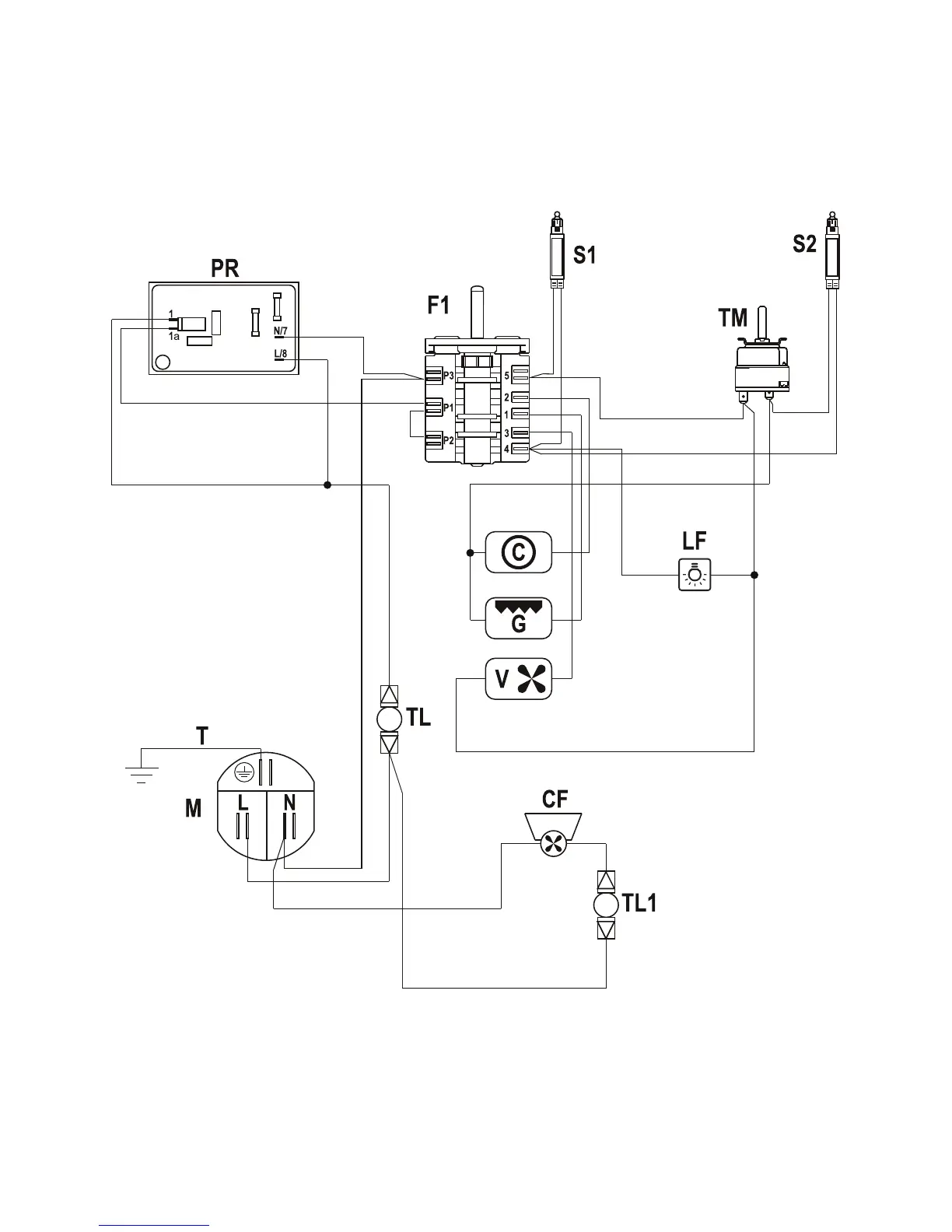
ELECTRIC DIAGRAM
Figure 8

Related product manuals