EasyManua.ls Logo

DeLonghi DEL6038D - Wiring Diagram

DeLonghi DEL6038D
44 pages
Print Icon
To Next Page IconTo Next Page
To Next Page IconTo Next Page
To Previous Page IconTo Previous Page
To Previous Page IconTo Previous Page
Loading...
12
PR
T
M
L N
TL
S1
F1
1
6
1a
6a
4
9
4a
9a
3
8
3a
8a
2
7
2a
7a
5
10
11
5a
10a
11a
C1
G1
S1
V1
CIR1
TM1
C2
G2
S2
V2
CIR2
CF
LF
TL
S2
F2
1
6
1a
6a
4
9
4a
9a
3
8
3a
8a
2
7
2a
7a
5
10
11
5a
10a
11a
TM2
LF2
TL
TL
LF1
N/7
L/8
1
1a
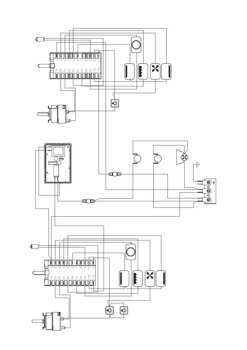
WIRING DIAGRAM
Figure 6

Related product manuals