EasyManua.ls Logo

Denon DCD-715 - Page 31

Denon DCD-715
32 pages
Print Icon
To Next Page IconTo Next Page
To Next Page IconTo Next Page
To Previous Page IconTo Previous Page
To Previous Page IconTo Previous Page
Loading...
~D-715/615
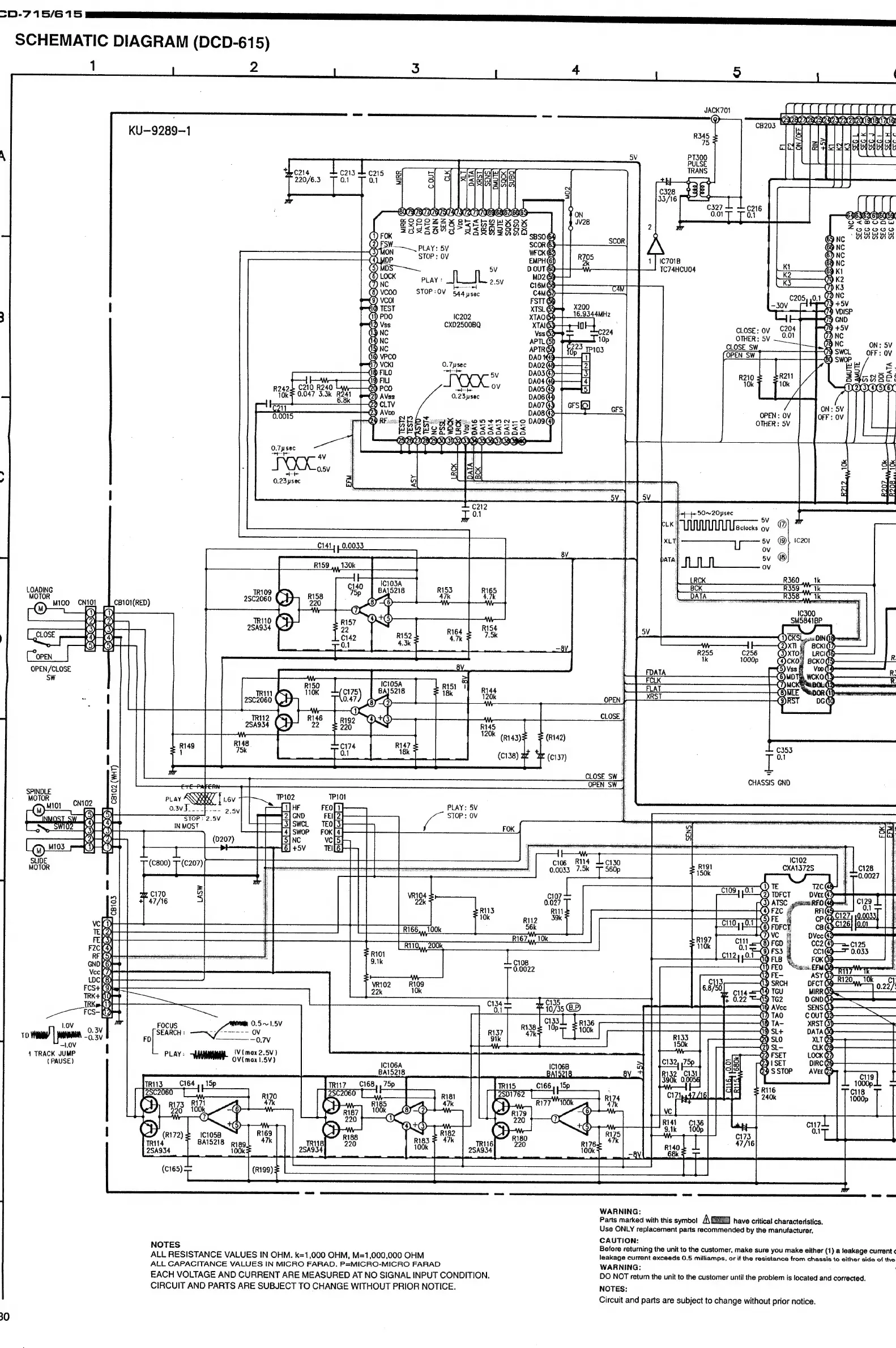
SCHEMATIC
DIAGRAM
(DCD-615)
1
2
3
4
i)
(
JACK701
aeageeenandaaa
‘omnia
o—_
C
|
fafa
Pe
EEACECAAOOECHE
CB203
8
asa
|Z
Ae
mi
REG
KU-—9289-1
errr
n
|
-
qmoaw
ouogu00
65
NC
‘BaaanA
65
FSW
—_
Lay:
8V
6
nc
STOP:
OV
ras
:
6)
Nc
bs
--—~
TC74HCU04
ge
9
1
.
JS
53
)
K2
a
ear
ey
‘=
CK
STOP
:
OV
544
psec
i
|)
72
NC
mi
+5V
)
VDISP
3
1202
5
bo
CXD2500BQ
ee
8
SV
OTHER:
5v
0.01
|
Yd
NC
53
R242
C210
R240
Lyay—
10k
0.047
3.3k
R241
6.8k
OTHER
:
5V
.
“4
50~20ysec
q
5V
PUM
Usciccks
oy
@
xLT|
5V
1C201
C141
»
0.0033
|
ov
|
sv
®
R159,,130k_
|
eB
|
ee
aaa)
R360.
tk
LOADING
(gy
Mi00._cMto4
J
caro1(reD)
rr
ie
on
&
r3-b3}
—]
i
Eo
(4-14)
|.
Bees
acu
O
i=)
i)
OPEN
OPEN/CLOSE
:
am
|
TRU
I
2SC2060
CH
47)
aye
|
‘6
eae
es
TRI12
D+)
ie
ee
R148
R147
Us
|
neh
os
1
i
=
CHASSIS
GND
wae
:
Gio
cnio2
JO
fey
|
ost
oy
PP
STOP
:
OV
ta
Om
Om
=
ones
es
3-8
SLIDE
cios,
Rule
exat3725
Mies
0.0033
7.5k
4
TRACK
JUMP
|
(PAUSE)
|
|
i
IV
(max
2.5V)
PLAY:
“WHIM
oy
inax
1
5V)
IC1O6A
BA15218
TRIN7___(C168,,
75p
C2060.
\
LD
Fpe
220
1C1058
BAI5218
Rigg
100k
WARNING:
:
Parts
marked
with
this
symbol
A
E
3
have
critical
characteristics.
Use
ONLY
replacement
parts
recommended
by
the
manufacturer,
CAUTION:
NOTES
Before
returning
the
unit
to
the
customer,
make
sure
you
make
either
(1)
a
leakage
current
¢
ALL
RESISTANCE
VALUES
IN
OHM.
k=1,000
OHM,
M=1,000,000
OHM
leakage
current
exceeds
0.5
milliamps,
or
if
the
resistance
from
chassis
to
either
side
of
the
ALL
CAPACITANCE
VALUES
IN
MICRO
FARAD.
P=MICRO-MICRO
FARAD
WARNING:
EACH
VOLTAGE
AND
CURRENT
ARE
MEASURED
AT
NO
SIGNAL
INPUT
CONDITION.
DO
NOT
return
the
unit
to
the
customer
until
the
problem
is
located
and
corrected.
CIRCUIT
AND
PARTS
ARE
SUBJECT
TO
CHANGE
WITHOUT
PRIOR
NOTICE.
NOTES:
Circuit
and
parts
are
subject
to
change
without
prior
notice.

Related product manuals