EasyManua.ls Logo

DeWalt DXGN6000 - Page 52

DeWalt DXGN6000
56 pages
To Next Page IconTo Next Page
To Next Page IconTo Next Page
To Previous Page IconTo Previous Page
To Previous Page IconTo Previous Page
Loading...
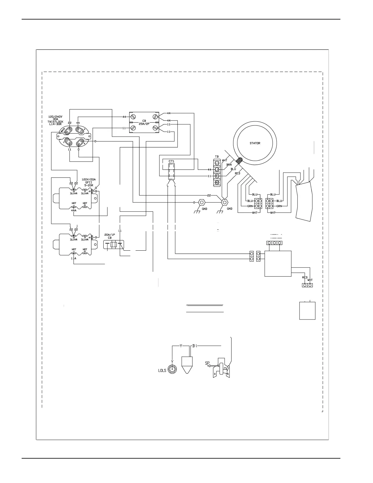
Section 5 Electrical Data
48 Diagnostic Repair Manual
Wiring Diagram and Electrical Schematic, DXGNR5700



M M

M5M5M
+.223M3M

1D&M
EFM
:$3M
71M
G=?
$3
HM
IB

JK0<M

7M
#!'M
1M

81M63%M3'M 8.+3#M1#6+M3.1M
M162$M22%+M9M
#-M #1.6-M 236M
$,M $.61M %31M

3(M '+M .-31.+M 611-3M31-2".1,1M
',M'#-'3'C-M ,.6+M
+.2,M+.;M C'+M2$63.;-M ,.6+M
+C+2M+C)M C'+M+8+M 2)'3$M
2/M2/1*M /+6#M
2;>M16-23./M 2;'3$M
2;M '+M.-31.+M 2;'3$M
3M +31-3.1M31,'-+M +.*M

'-31.--3.1M
>>M


$,M
  




 
 



 

.-31.+M
.1M

1
4L A@$3M






 



Table of Contents

Related product manuals