EasyManua.ls Logo

Dimplex SI 5TE - Klemmenanschlussplan; Terminal Connection Plan; Schéma de Connexion des Bornes si 21 TE. A-XVII

Dimplex SI 5TE
32 pages
Print Icon
To Next Page IconTo Next Page
To Next Page IconTo Next Page
To Previous Page IconTo Previous Page
To Previous Page IconTo Previous Page
Loading...
www.dimplex.de A-XVII
Anhang · Appendix · Annexes
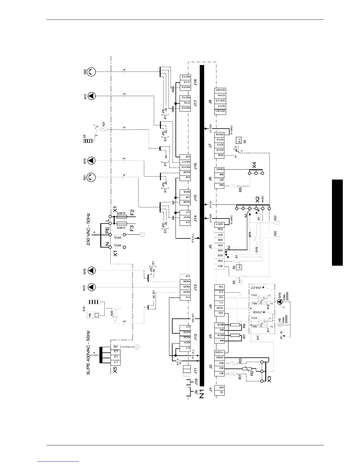
3.7
3.7 Klemmenanschlussplan / Terminal Connection Plan / Schéma de
connexion des bornes SI 21TE
RGHUÂRUÂRX
+HL]VWDEÂ,PPHUVLRQKHDWHUÂ
7KHUPRSORQJHXU

Table of Contents

Related product manuals