EasyManua.ls Logo

DOSKO 620-20HE - Page 34

Default Icon
40 pages
Print Icon
To Next Page IconTo Next Page
To Next Page IconTo Next Page
To Previous Page IconTo Previous Page
To Previous Page IconTo Previous Page
Loading...
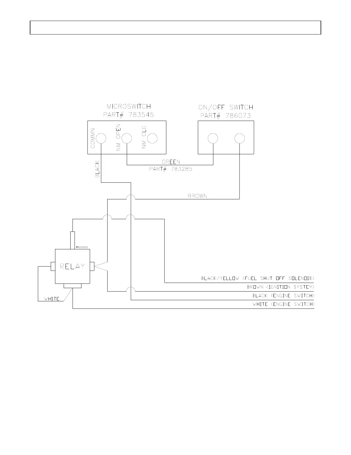
Wiring Diagram 620-20HE
34

Related product manuals