EasyManua.ls Logo

Dual 621 - Direct Drive System EDS 500; Motor System Repair and Replacement

Dual 621
18 pages
Print Icon
To Next Page IconTo Next Page
To Next Page IconTo Next Page
To Previous Page IconTo Previous Page
To Previous Page IconTo Previous Page
Loading...
Fig.
3
Direct
Drive
System
Dual
EDS
500
Fig.
4
Fig.
5
Netzteil
ei
Supply
unit
Bloc
secteur
4111
Generator
Generateur
418
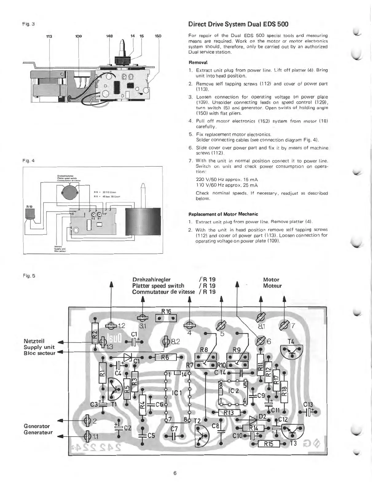
1.
Ti
C3,
)2
T
C2
For
repair
of
the
Dual
EDS
500
special
tools
and
measuring
means
are
required.
Work
on
the
motor
or
motor
electronics
system
should,
therefore,
only
be
carried
out
by
an
authorized
Dual
service
station.
Removal
1.
Extract
unit
plug
from
power
line.
Lift
off
platter
(4).
Bring
unit
into
head
position.
2.
Remove
seif
tapping
screws
(112)
and
cover
of
power
part
(113).
3.
Loosen
connection
for
operating
voltage
on
power
plate
(109).
Unsolder
connecting
leads
on
speed
control
(129),
turn
switch
(5)
and
generator.
Open
twists
of
holding
angle
(150)
with
flat
pliers.
4.
Pull
off
motor
electronics
(152)
system
from
motor
(18)
carefully.
5.
Fix
replacement
motor
electronics.
Solder
connecting
cables
(see
connection
diagram
Fig.
4).
6
Slide
cover
over
power
part
and
fix
it
by
means
of
machine
screws
(112).
7.
With
the
unit
in
normal
position
connect
it
to
power
line.
Switch
on
unit
and
check
power
consumption
on
Opera-
tion:
220
V/50
Hz
approx.
15
mA
110
V/60
Hz
approx.
25
mA
Check
nominal
speeds.
If
necessary,
readjust
as
described
below.
Replacement
of
Motor
Mechanic
1.
Extract
unit
plug
from
power
line.
Remove
platter
(4).
2.
With
the
unit
in
head
position
remove
seif
tapping
screws
(112)
and
cover
of
power
part
(113).
Loosen
connection
for
operating
voltage
on
power
plate
(109).
Drehzahlregler
/
1
I3
19
Platter
speed
switch
/
R
19
Commutateur
de
vitesse
/
R
19
C1
R16
R
F.
R8
R7r•
i1R101
-
6
-7
1
C
7
8
C7
Motor
Moteur
8.1
I
I
1
1
•-i
R13
F.,
Tcli
44,
D2
T2
fl2
7
clo.Hu•
Ct
.
_
vr
'li
.-1
R15
I-•
T3
7
T4
6

Other manuals for Dual 621

Related product manuals