EasyManua.ls Logo

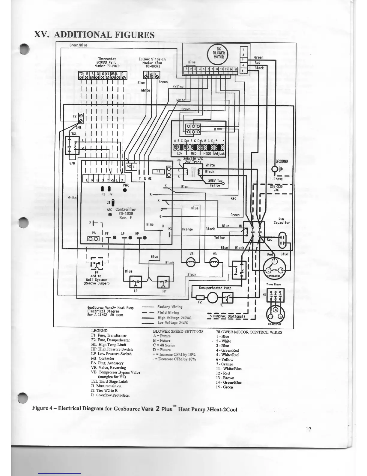
Econar GeoSource Vara 2 Plus - Additional Figures and Diagrams

Default Icon
24 pages
Print Icon
To Next Page IconTo Next Page
To Next Page IconTo Next Page
To Previous Page IconTo Previous Page
To Previous Page IconTo Previous Page
Loading...

Related product manuals