EasyManua.ls Logo

Edwards AB4G - Page 5

Edwards AB4G
6 pages
Print Icon
To Next Page IconTo Next Page
To Next Page IconTo Next Page
To Previous Page IconTo Previous Page
To Previous Page IconTo Previous Page
Loading...
P/N 3100672-EN • REV 07 • ISS 23JAN14 5 / 6
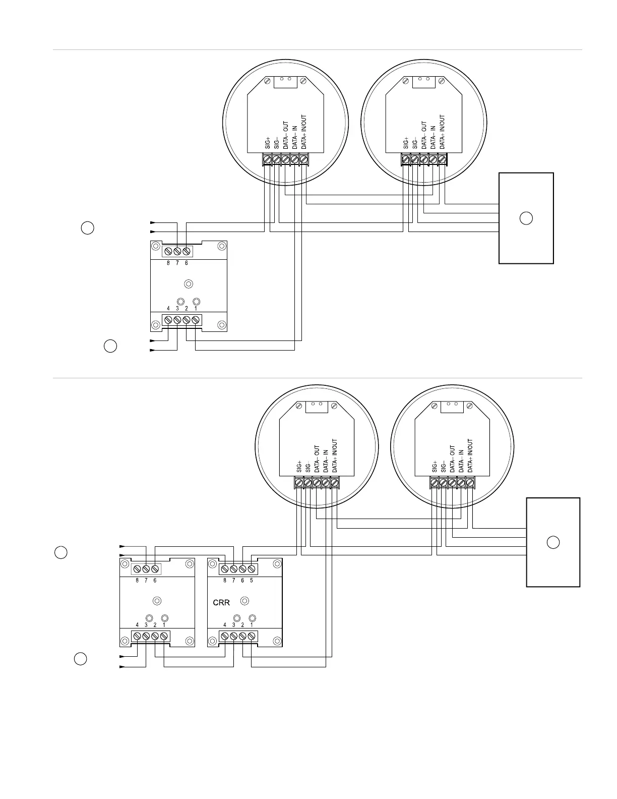
Figure 4: Local alarm signaling application
Figure 5: Zone alarm signaling application
(1) Data from signature controller
(2) Use a 24 VDC primary or auxiliary power supply that is UL/ULC Listed for fire protective signaling systems
(3) Listed 24 V EOL supervising equipment
AB4G AB4G
AUX_RISER
AUX_RISER
SLC
S
L
C
CR
1
2
3
AB4GAB4G
AUX_RISER
AUX_RISER
SLC
SLC
CR
1
2
3

Related product manuals