EasyManua.ls Logo

EKOM DK50 2x2V/110/M - Schematy Pneumatyczne I Elektryczne

EKOM DK50 2x2V/110/M
512 pages
Print Icon
To Next Page IconTo Next Page
To Next Page IconTo Next Page
To Previous Page IconTo Previous Page
To Previous Page IconTo Previous Page
Loading...
INSTALACJA
11/2023 331 NP-DK50 2V 50, 2x2V 110-AD-8_11-2023
16. SCHEMATY PNEUMATYCZNE I ELEKTRYCZNE
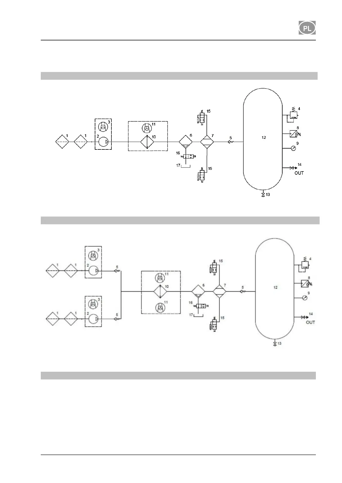
16.1. Schemat pneumatyczny
DK50 2V/50/M
DK50 2x2V/110/M
Opis schematu pneumatycznego:
1 Filtr wlotowy
2 Sprężarka
3 Wentylator
4 Zawór bezpieczeństwa
5 Zawór zwrotny
6 Separator kondensatu
7 Osuszacz
8 Łącznik ciśnieniowy
9 Ciśnieniomierz
10 Chłodnica
11 Wentylator chłodnicy
12 Zbiornik powietrza
13 Zawór spustu kondensatu
14 Zawór wyjściowy
15 Regeneracyjny zawór
elektromagnetyczny
16 Elektrozawór spustu kondensatu
17 Naczynie na kondensat

Table of Contents

Related product manuals