EasyManua.ls Logo

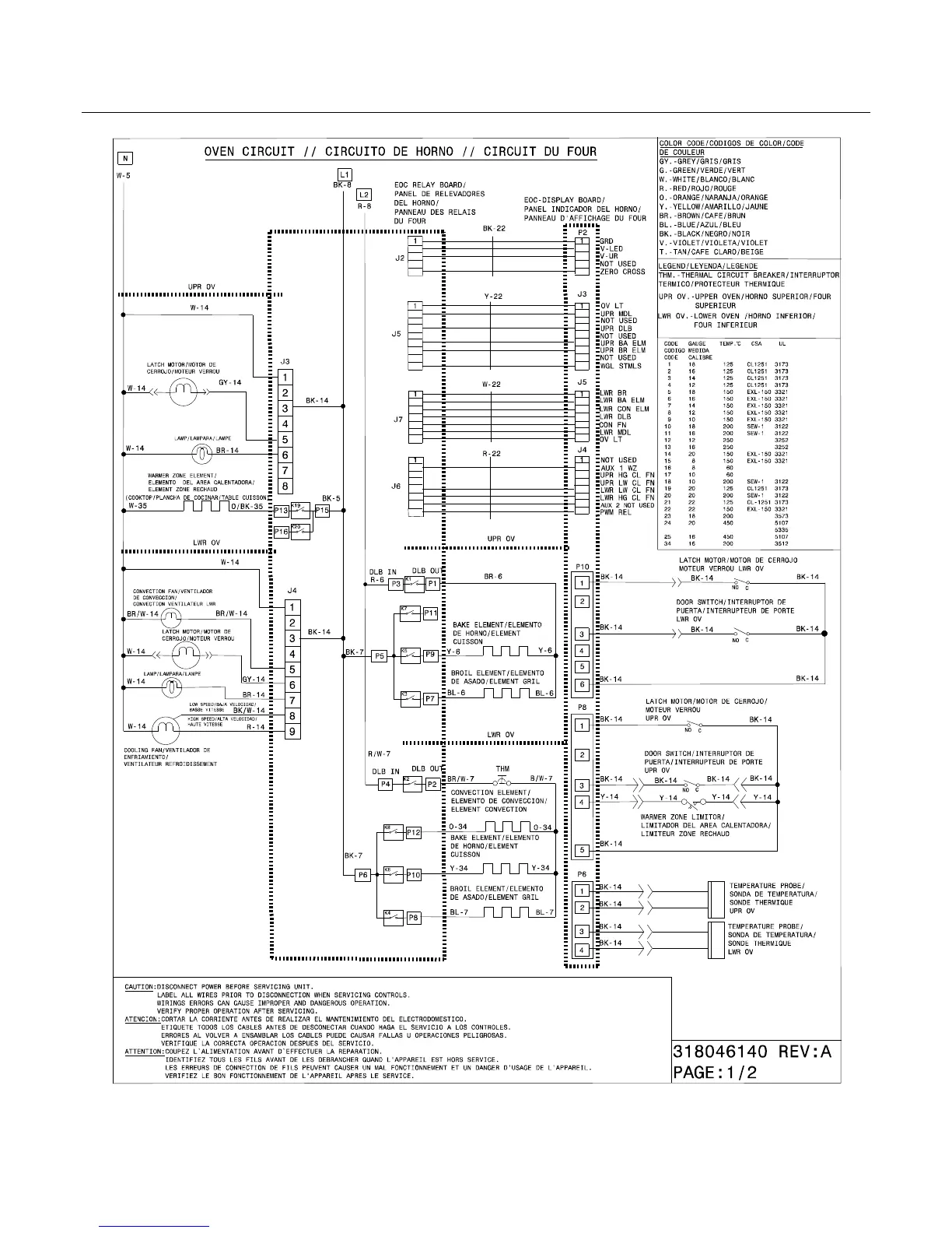
Electrolux C970-600481 - Oven Wiring Diagram; Oven Circuit Details

Electrolux C970-600481
13 pages
Print Icon
To Next Page IconTo Next Page
To Next Page IconTo Next Page
To Previous Page IconTo Previous Page
To Previous Page IconTo Previous Page
Loading...
Publication No: 5995576781 C970-6004
10/10 12
WIRING DIAGRAM

Related product manuals