EasyManua.ls Logo

ESAB EPP-400 - Current Control Potentiometer and Remote Vref

ESAB EPP-400
Print Icon
To Next Page IconTo Next Page
To Next Page IconTo Next Page
To Previous Page IconTo Previous Page
To Previous Page IconTo Previous Page
Loading...
57
SECTION 6 TROUBLESHOOTING
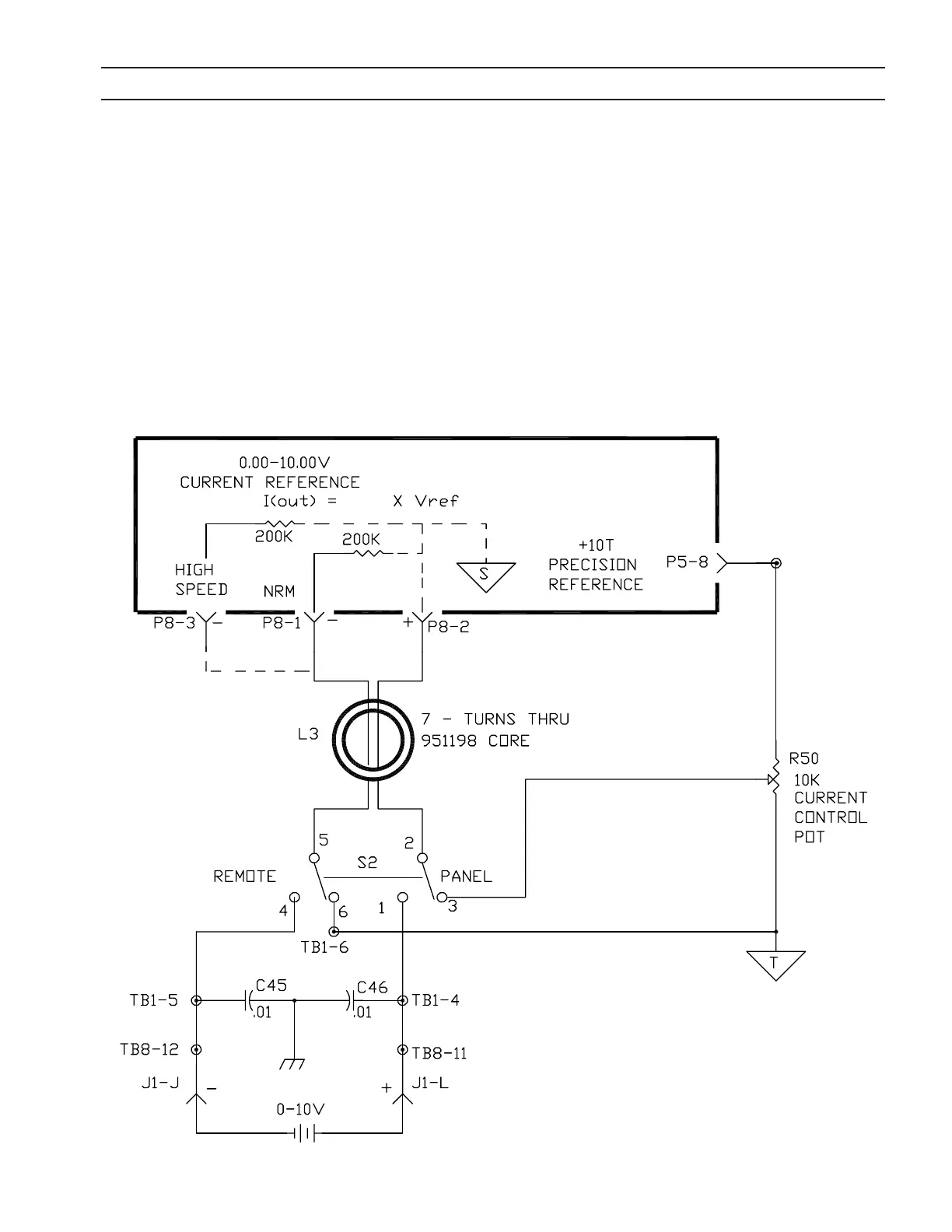
6.9 Current Control Pot and Remote Vref
A Reference Voltage, Vref, is used to command the output current of the EPP-400. Vref is a DC voltage that can come from
either the Current Control Potentiometer on the front panel or from a remote source. In the “Panel” position, S2, the Panel
/ Remote switch selects the Current Control Potentiometer. In the “Remote” position, the Panel/Remote switch selects the
Vref fed into J1-L (+) and J1-J (-). The EPP-400 Output Current, I (out), will follow Vref with the following relationship:
I(out) = (50) x (Vref)
The Control PC Board contains two inputs for Vref: High Speed; and Normal. When the negative of the Vref signal is fed
into the High Speed input (P8-3), the EPP-400 will respond to a change in Vref within 10 mS. When the negative of the
Vref signal is fed into the Low Speed input (P8-1), the EPP-400 will respond to a change in Vref within 50 mS. The slower
response of the “Normal” input helps lter electrical noise sometimes encountered in industrial environments.
EPP-400:
(50)

Related product manuals