EasyManua.ls Logo

Faraday 15220A - Page 51

Default Icon
66 pages
Print Icon
To Next Page IconTo Next Page
To Next Page IconTo Next Page
To Previous Page IconTo Previous Page
To Previous Page IconTo Previous Page
Loading...
III- 36
Alarm Ratings:
2.5A. max.
(combined circuit #1 + #2)
Use only compatible signals
specified in owners manual.
F
I
R
E
F
I
R
E
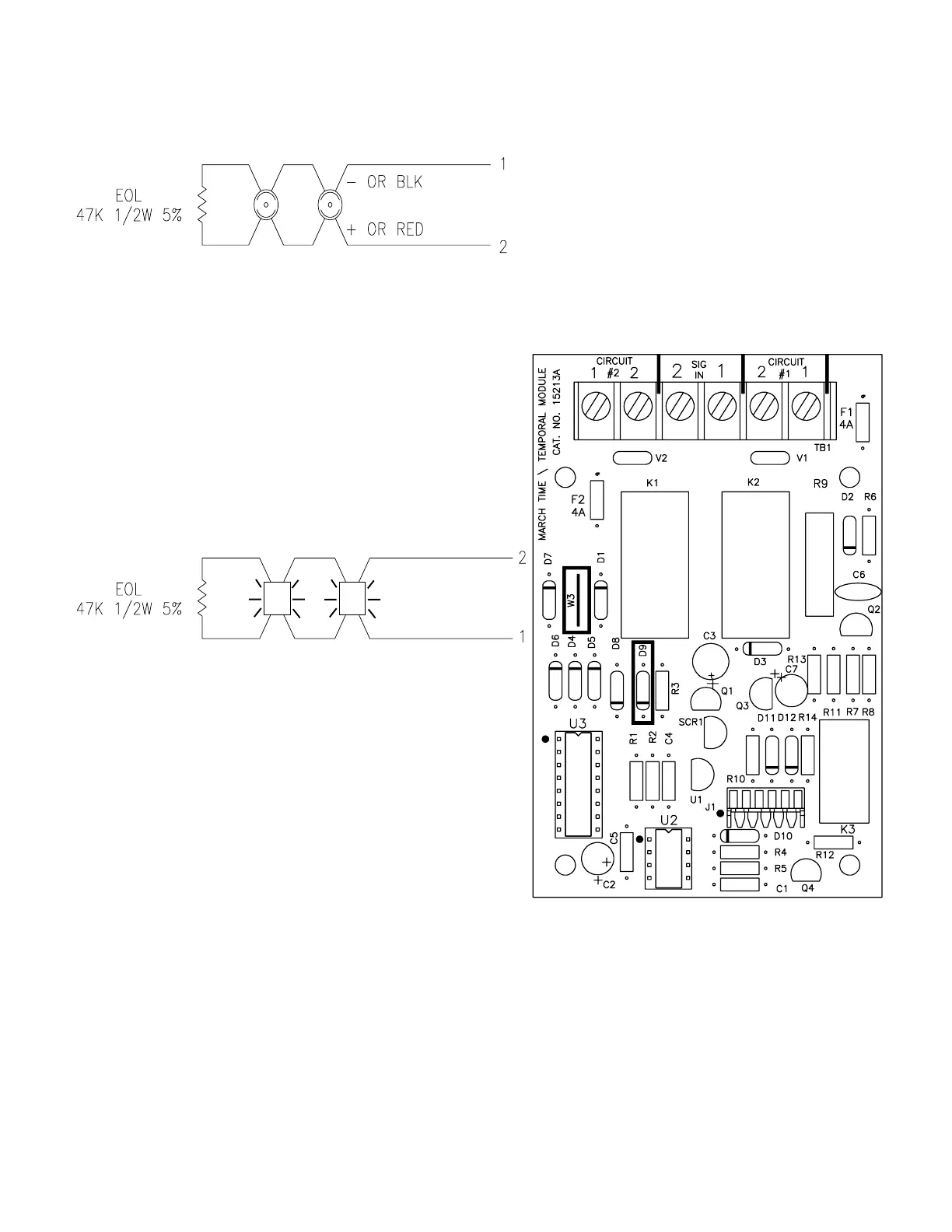
- OR BLK
+ OR RED
See
Note #5
NOTES
1.) Units to be installed in accordance with the
National Electrical Code and / or local electrical
codes.
2.) See the Signal Circuit Wire Selection Guide to
determine wire size.
3.) Terminal block will accept a maximum of
#14 AWG wiring or .260" spade terminals.
Terminal block screw size is #6-32.
4.) See the owners manual for compatible signals.
5.) Signal circuit terminals 1 and 2 on the main board
must be wired to signal in terminals 1 and 2,
respectively, on the March Time/Temporal
signaling module. No other circuits can be
connected to these terminals.
6.) Circuit #1 and circuit #2 must be run together to
the same notification area.
CIRCUIT #1
POWER LIMITED
SUPERVISED
CIRCUIT #2
POWER LIMITED
SUPERVISED
firealarmresources.com

Related product manuals