EasyManua.ls Logo

Fassi F 80A.23 - Page 74

Default Icon
94 pages
Print Icon
To Next Page IconTo Next Page
To Next Page IconTo Next Page
To Previous Page IconTo Previous Page
To Previous Page IconTo Previous Page
Loading...
18.2
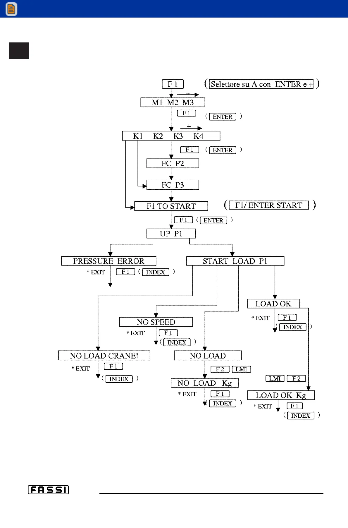
USE OF IMPLEMENTS
GR2_45»60_3_4_5
Electric schematic - crane with jib and manual extensions on jib
View thousands of Crane Specifications on FreeCraneSpecs.com
View thousands of Crane Specifications on FreeCraneSpecs.com

Related product manuals