EasyManua.ls Logo

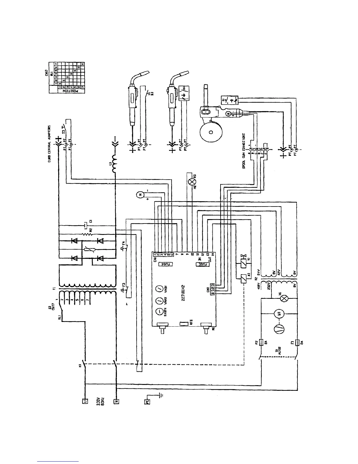
Firepower FP-200 - Figure 9: Electrical Schematic

Firepower FP-200
25 pages
Print Icon
To Next Page IconTo Next Page
To Next Page IconTo Next Page
To Previous Page IconTo Previous Page
To Previous Page IconTo Previous Page
Loading...
20
Figure 9: Electrical Schematic

Related product manuals