EasyManua.ls Logo

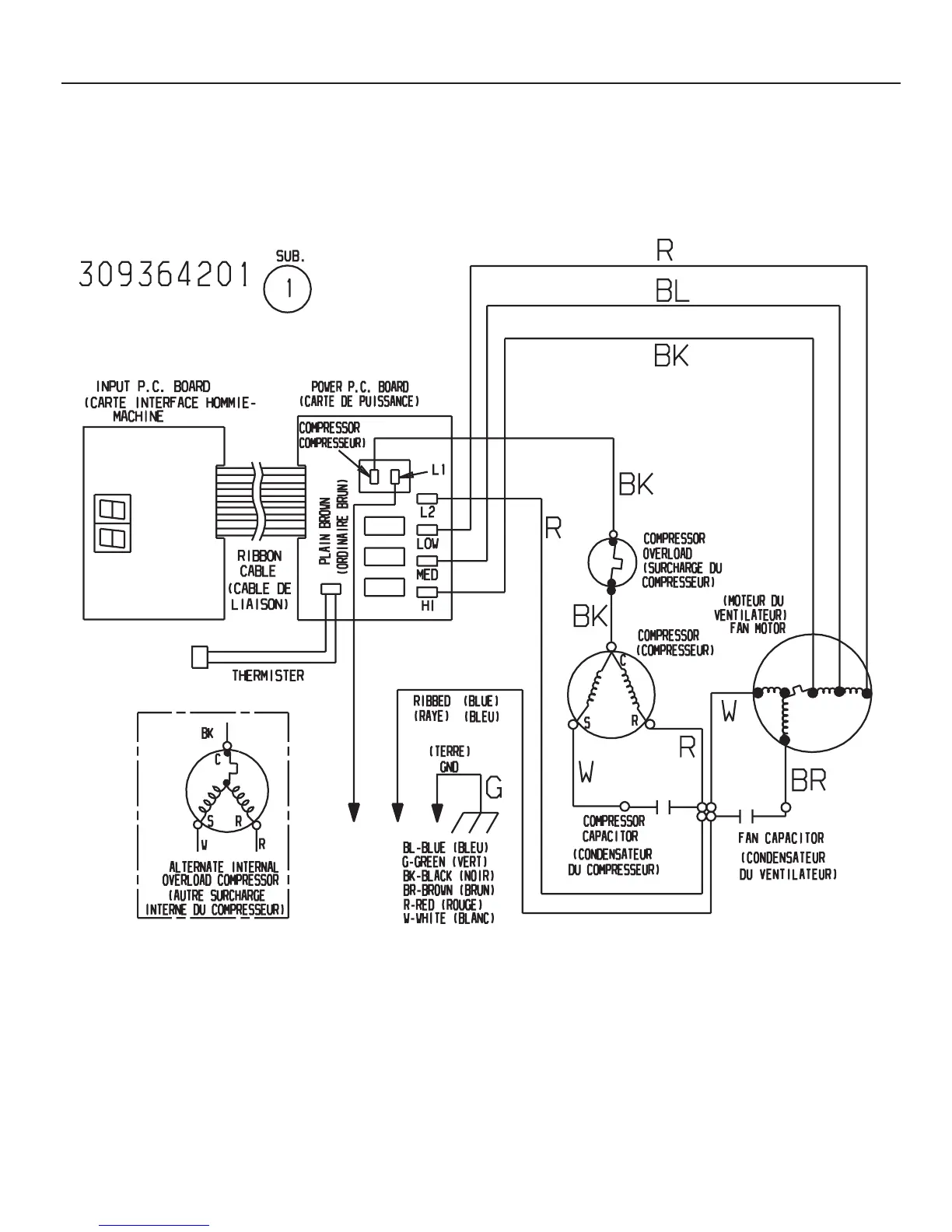
Frigidaire FAS184M2A1 - Wiring Diagram

Frigidaire FAS184M2A1
12 pages
Print Icon
To Previous Page IconTo Previous Page
To Previous Page IconTo Previous Page
Loading...
01/03 12
Publication No. FAS184M2A1
5995384152
WIRING DIAGRAM

Related product manuals