EasyManua.ls Logo

Frigidaire FFAP5034W1 - Page 32

Frigidaire FFAP5034W1
68 pages
Print Icon
To Next Page IconTo Next Page
To Next Page IconTo Next Page
To Previous Page IconTo Previous Page
To Previous Page IconTo Previous Page
Loading...
10
IMPORTANTES INSTRUCCIONES DE SEGURIDAD
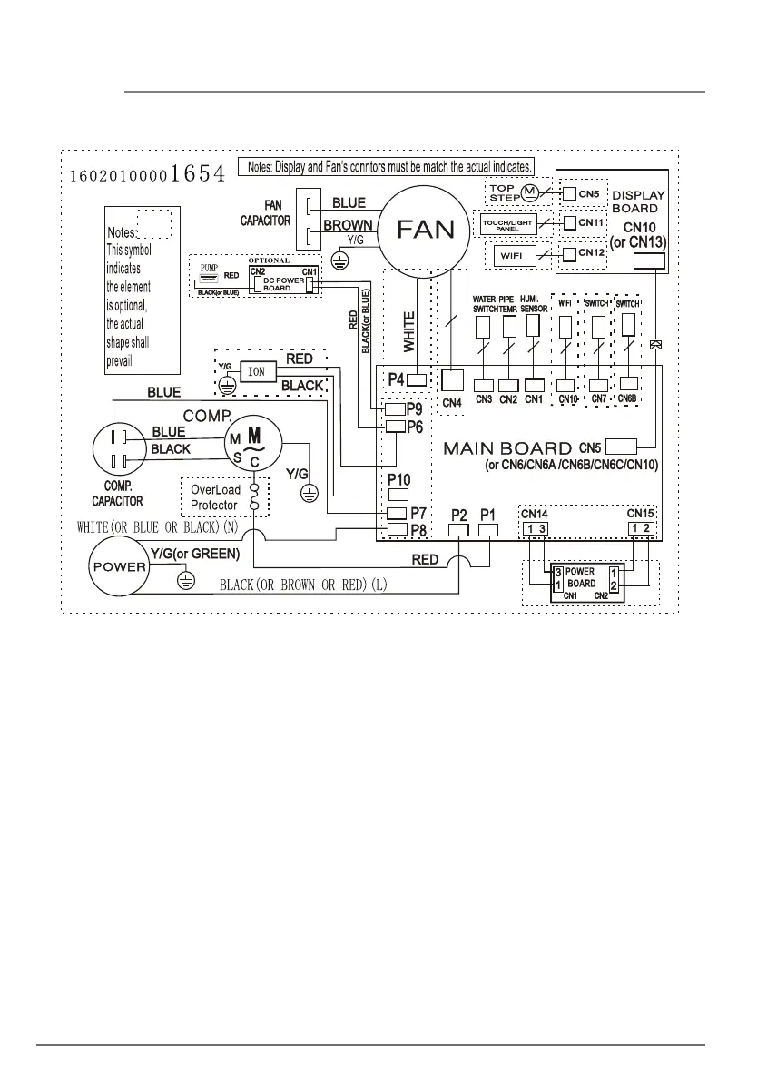
Diagrama de cableado

Related product manuals