EasyManua.ls Logo

Fromm P356 - Pneumatic Schematic; Service; Cleaning

Fromm P356
26 pages
Print Icon
To Next Page IconTo Next Page
To Next Page IconTo Next Page
To Previous Page IconTo Previous Page
To Previous Page IconTo Previous Page
Loading...
15
P356000101enT1.man
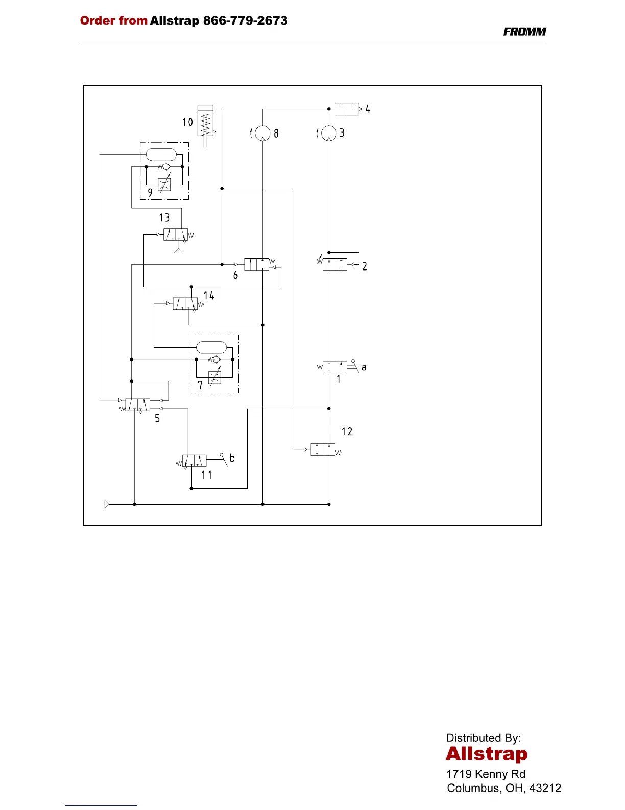
10 PNEUMATIC SCHEMATIC
11 SERVICE
Servicing and repair work must only be carried out by authorized service centres.
If the tool breaks down or does no longer operate do not disassemble it. Send it fully assembled to the local
service center (see name and address on the rear page of this manual). Use original packing.
The pneumatic plastic strapping tool P356 is a high performance tool. We strongly recommend you to have it
serviced by an authorized service shop after 12 months at the latest if used one shift per day. If used two or
more shifts per day the tool has to be serviced after a shorter period of time.
12 CLEANING
Clean strap gripping parts from strap abrasion regularly using compressed air (do not use any mechanical tool
for cleaning).
When cleaning the surface of the tool do not use water or aggressive solvents!
1 Tensioner valve
2 Tension force control valve
3 Tensioning motor
4 Exhaust silencer
5 Welding valve
6 Welding motor valve
7 Welding time valve
8 Welding motor
9 Cooling time valve
10 Welding cylinder
11 Welding signal valve
12 Turn off valve
13 Cooling signal valve
14 Welding turn off valve
a Valve lever for tensioning
b Valve lever for welding
P
P