EasyManua.ls Logo

Fujitsu ASYG09KMCC - Page 87

Fujitsu ASYG09KMCC
567 pages
To Next Page IconTo Next Page
To Next Page IconTo Next Page
To Previous Page IconTo Previous Page
To Previous Page IconTo Previous Page
Loading...
¢
Models: ASYG07–14KETA and ASYG07–14KETA-B
- 79 -
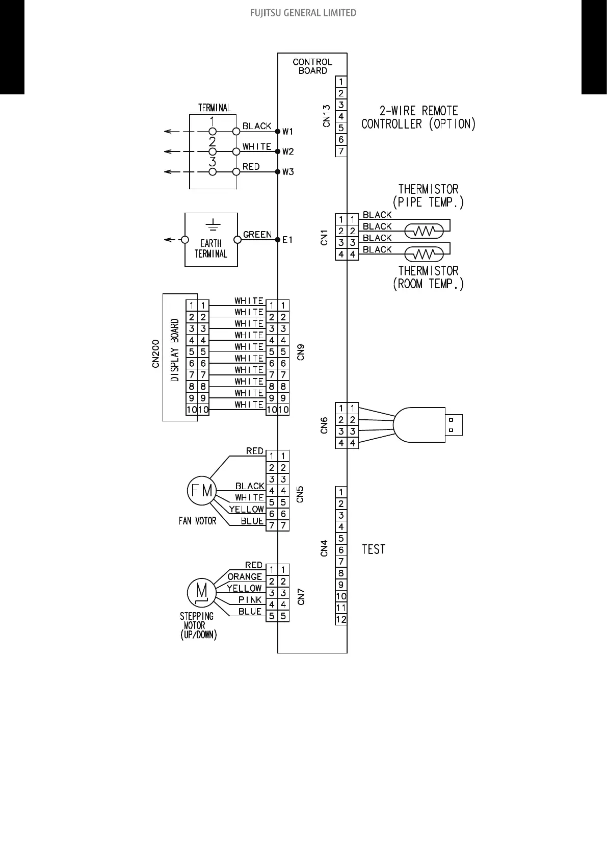
5-4. Wall mounted type
5. Wiring diagrams
4-5 UNIT
MULTI-SPLIT TYPE
4-5 UNIT
MULTI-SPLIT TYPE

Table of Contents

Other manuals for Fujitsu ASYG09KMCC

Related product manuals