EasyManua.ls Logo

FUNAI D8A-A4110DB - Page 30

FUNAI D8A-A4110DB
75 pages
Print Icon
To Next Page IconTo Next Page
To Next Page IconTo Next Page
To Previous Page IconTo Previous Page
To Previous Page IconTo Previous Page
Loading...
1-11-8
E8G00BLVD
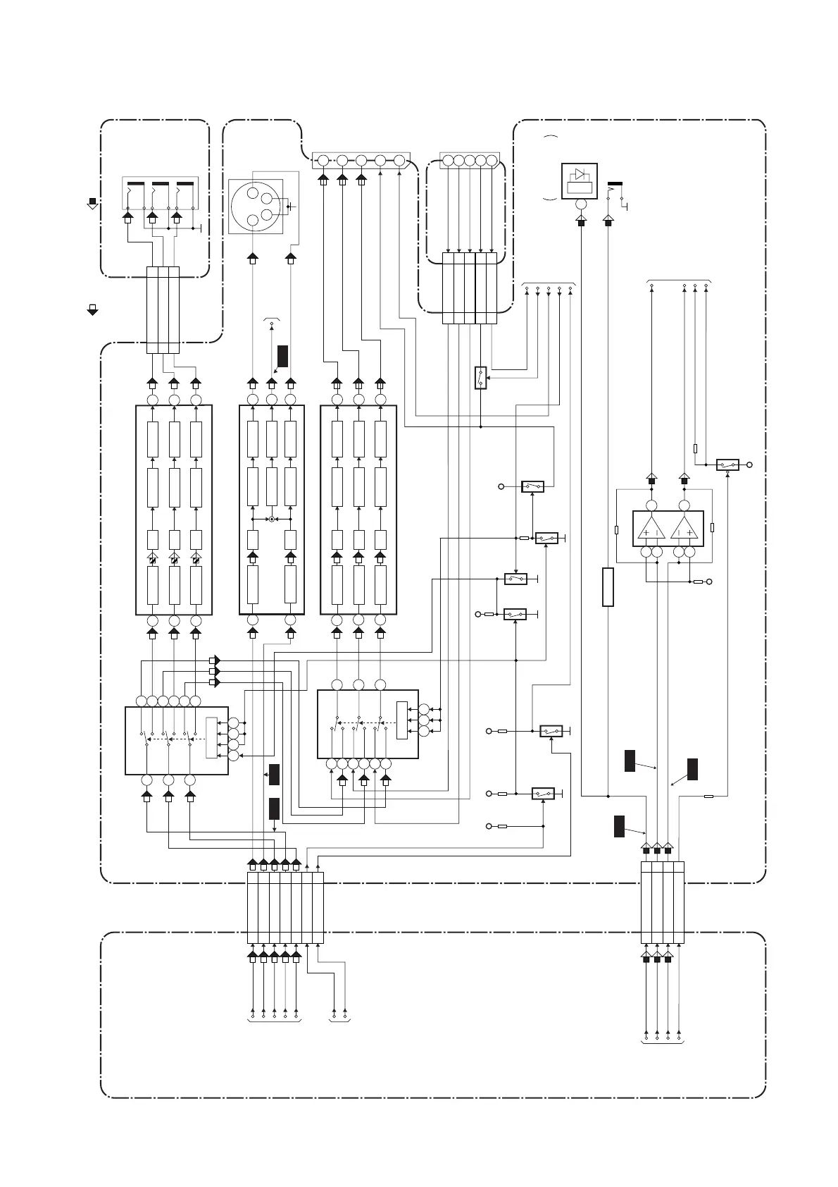
DVD Video / Audio Block Diagram
DIGITAL
AUDIO OUT
JK1202(REAR)
BUFFER
Q1351
Q1401
Q2011 Q1402
Q1501
Q1503
Q105
+5V
IC1201
Q1203
AUDIO+5V
OUTPUT-SELECT
(AMP)
CN601 CN1601
12 12
DVD-AUDIO(L)
14 14
DVD-AUDIO(R)
13 13
DVD-AUDIO-MUTE
TO DIGITAL
SIGNAL
PROCESS
BLOCK
DIAGRAM
7
6
2
1
3
DVD-AUDIO(L)-OUT
AUDIO(L)-MUTE
DVD-AUDIO(R)-OUT
AUDIO(R)-MUTE
SPDIF
MAIN CBADVD MAIN CBA UNIT
16 16SPDIF
CN2017
CN2018
13 13VIDEO-G
12 12VIDEO-B
11 11JK2-16P
66SC2-1N
14 14VIDEO-R
DVD-AUDIO(R)
DVD-AUDIO(L)
DVD-AUDIO-MUTE
WF9
5
WF7
WF8
CN601
11VIDEO-Y(I)
10 10VIDEO-C
44VIDEO-Pr/Cr
88VIDEO-Y(I/P)
66
VIDEO-Pb/Cb
VIDEO-Y(I)
VIDEO-C
VIDEO-Pr/Cr
VIDEO-Y(I/P)
22I/P-SW
33ASPECT
TO DIGITAL
SIGNAL PROCESS
BLOCK DIAGRAM
TO DVD SYSTEM
CONTROL/SERVO
BLOCK DIAGRAM
VIDEO-Pb/Cb
I/P-SW
ASPECT
TO Hi-Fi AUDIO
BLOCK DIAGRAM
<VCR SECTION>
TO SERVO/SYSTEM
CONTROL BLOCK
DIAGRAM
<VCR SECTION>
11
15
7
16
8
JK1402
VIDEO-G
VIDEO-R
VIDEO-B
I/P-SW
ASPECT
16
8
I/P-SW
ASPECT
15
7
11
JK101
DVD-R
DVD-B
DVD-G
FIBER OPTIC
TRANS MODULE
3
IC1204
JK1401
S-VIDEO
OUT
3 4
2
1
YC
DVD-VIDEO
TO VIDEO
BLOCK DIAGRAM
<VCR SECTION>
IC102 (VIDEO DRIVER)
15
4dB AMP 2dB AMP
LPF DRIVER
10
4dB AMP 2dB AMP
LPF DRIVER
11
4dB AMP 2dB AMP
LPF
SW CTL
DRIVER
5
4dB AMP
2dB AMP
LPF
DRIVER
6
8dB AMP
DRIVER
4dB AMP 2dB AMP
LPF DRIVER
3
1 7
14
12
13
8
IC1403
IC101
(OUTPUT SELECT)
(VIDEO DRIVER)
-6dB
15
2
1
4
5
3
10
11
9
+5V
Q1502
+5V
+3.3V
CN1601
JACK-A CBA
WF6
IC1402 (VIDEO DRIVER)
13
4dB AMP 2dB AMP
LPF DRIVER
11
4dB AMP 2dB AMP
LPF DRIVER
10
4dB AMP 2dB AMP
LPF
SW CTL
DRIVER
3
14
12
13
6
8
IC1401
(OUTPUT SELECT)
VIDEO-Pb/Cb
OUT
VIDEO-Y
OUT
VIDEO-Pr/Cr
OUT
JK1403
CN1401
CN1402
33VIDEO-Pb/Cb
22VIDEO-Pr/Cr
4 4VIDEO-Y
15
2
1
4
5
3
10 1196
JACK-B CBA
1
6
WF4
WF5
DVD-P-ON+3.3V
DVD AUDIO SIGNALDVD VIDEO SIGNAL
DVD-8PIN-IN
RGB-THROUGH
JK1-8P-OUT
SC2-IN
+3.3V
www.freeservicemanuals.info
26/5/2013
World of free manuals

Other manuals for FUNAI D8A-A4110DB

Related product manuals