EasyManua.ls Logo

Gardner Denver EBPSMB - Page 53

Gardner Denver EBPSMB
76 pages
Print Icon
To Next Page IconTo Next Page
To Next Page IconTo Next Page
To Previous Page IconTo Previous Page
To Previous Page IconTo Previous Page
Loading...
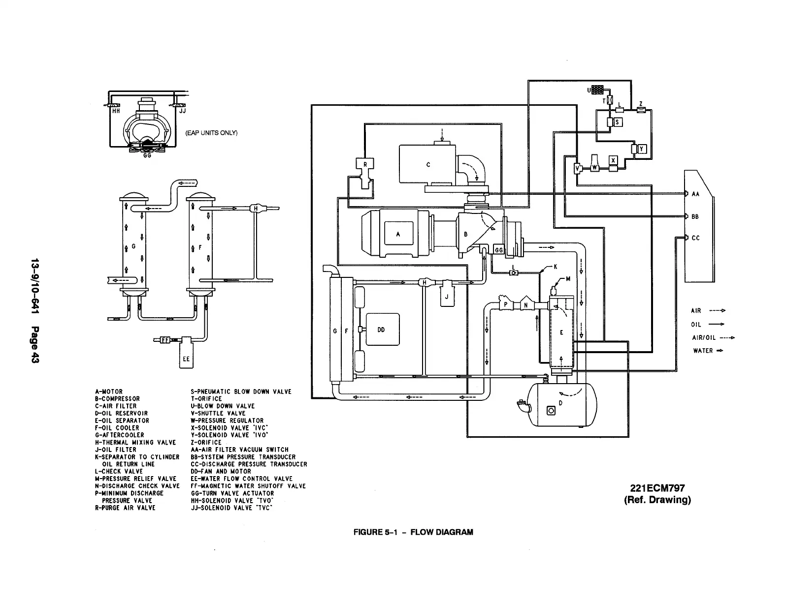
(EAP UNITSONLY)
GG
I
1
I,&
+
BB
L
cc
1-
1
<
P
DD
AIR ----o
OIL
AIR/OIL ----D
WATER ~
F
)
A-MOTOR
B-COMPRESSOR
C-AIR FILTER
D-OIL RESERVOIR
E-OIL SEPARATOR
S-PNEUMATIC BLOW DOWN VALVE
T-ORIFICE
a----
+---
4
U-BLOW DOWN VALVE
V-SHUTTLE VALVE
W-PRESSURE REGULATOR
X-SOLENOID VALVE “IVC”
V-SOLENOID VALVE “IVO’
Z-ORIFICE
F-OIL COOLER
G-AFTERCOOLER
H-THERMAL MIXING VALVE
J-OIL FILTER iA:AIR ilLTER VACUUMSWITCH
BB-SYSTEM PRESSURE TRANSDUCER
CC-OISCHARGEPRESSURE TRANSDUCER
DO-FANAND MOTOR
EE-WATER FLOW CONTROL VALVE
FF-MAGNETIC WATER SHUTOFF VALVE
GG-TURN VALVE ACTUATOR
HH-SOLENOID VALVE “TVO-
JJ-SOLENOID VALVE “TVC”
K-SEPARATOR TO CYLINDER
OIL RETURN LINE
L-CHECK VALVE
M-PRESSURE RELIEF VALVE
N-OISCHARGE CHECK VALVE
P-NINIMUN DISCHARGE
221 ECM797
(Ref. Drawing)
PRESSURE VALVE
R-PURGC AIR VALVE
FIGURE 5-1 - FLOW DIAGRAM

Table of Contents

Related product manuals