EasyManua.ls Logo

GE Multilin 469 - Page 48

GE Multilin 469
338 pages
Print Icon
To Next Page IconTo Next Page
To Next Page IconTo Next Page
To Previous Page IconTo Previous Page
To Previous Page IconTo Previous Page
Loading...
2–2 469 MOTOR MANAGEMENT RELAY – INSTRUCTION MANUAL
CHAPTER 2: INTRODUCTION
.
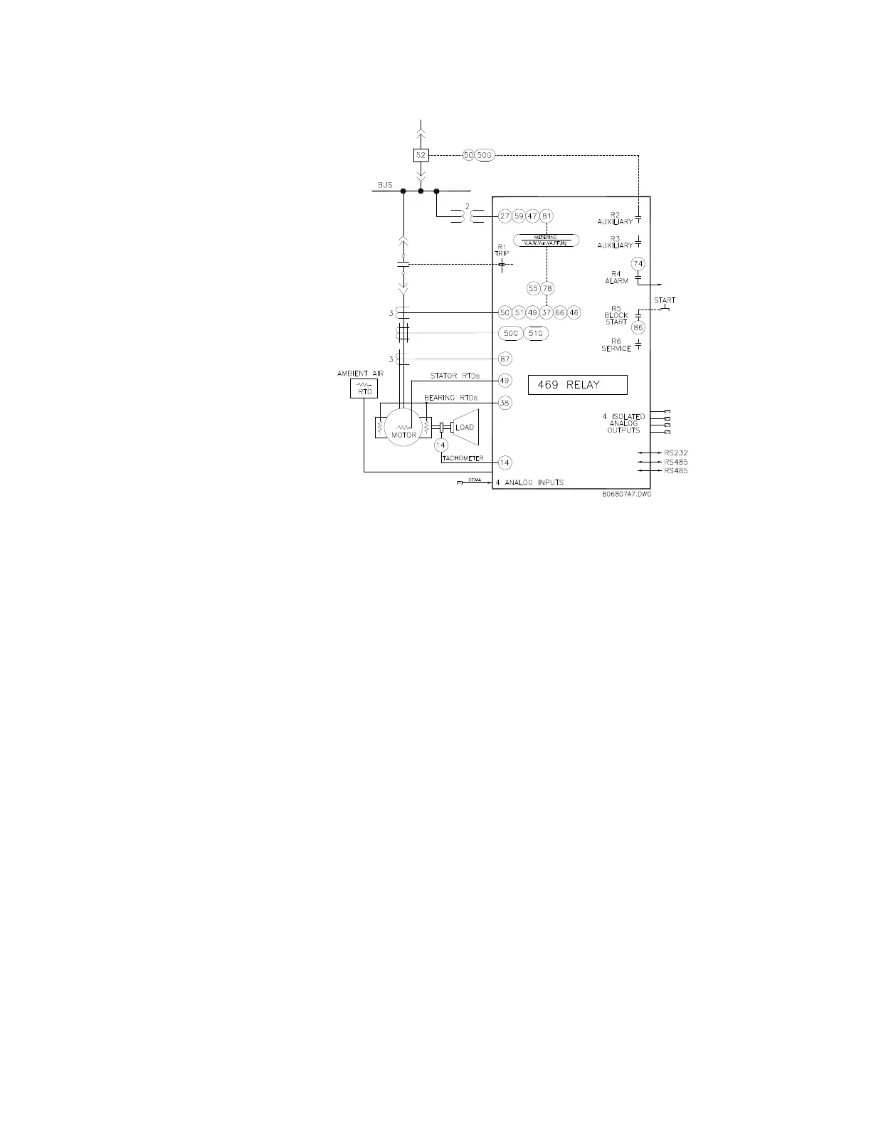
FIGURE 2–1: Single Line Diagram
Typical applications include: pumps, fans, compressors, mills, shredders, extruders,
debarkers, refiners, cranes, conveyors, chillers, crushers, and blowers.
Some of the protection highlights are detailed here; a complete list is shown below. Four
assignable digital inputs may be configured for a number of different features including
tachometer or generic trip and alarm with a programmable name. The thermal model
incorporates unbalance biasing, RTD feedback, and exponential cooling. In addition to the
15 standard overload curves, there is a custom curve feature and a curve specifically
designed for the starting of high inertia loads, when the acceleration time exceeds the safe
stall time. A second overload curve is provided for two-speed motors. Ground faults or
earth leakage as low as 0.25 A may be detected using the GE Multilin 50:0.025 Ground CT.
CT inputs for phase differential protection are also provided. The 12 RTD inputs provided
may be individually field programmed for different RTD types. Voltage transformer inputs
allow for numerous protection features based on voltage and power quantities. Four
4 to 20 mA analog inputs may be used for tripping and alarming on any transducer input
such as vibration, pressure, flow, etc.

Table of Contents