EasyManua.ls Logo

Generac Power Systems 5500EXL - Wiring Diagram

Generac Power Systems 5500EXL
20 pages
Print Icon
To Next Page IconTo Next Page
To Next Page IconTo Next Page
To Previous Page IconTo Previous Page
To Previous Page IconTo Previous Page
Loading...
Generac Portable Products 5500EXL Extended Life Generator
15
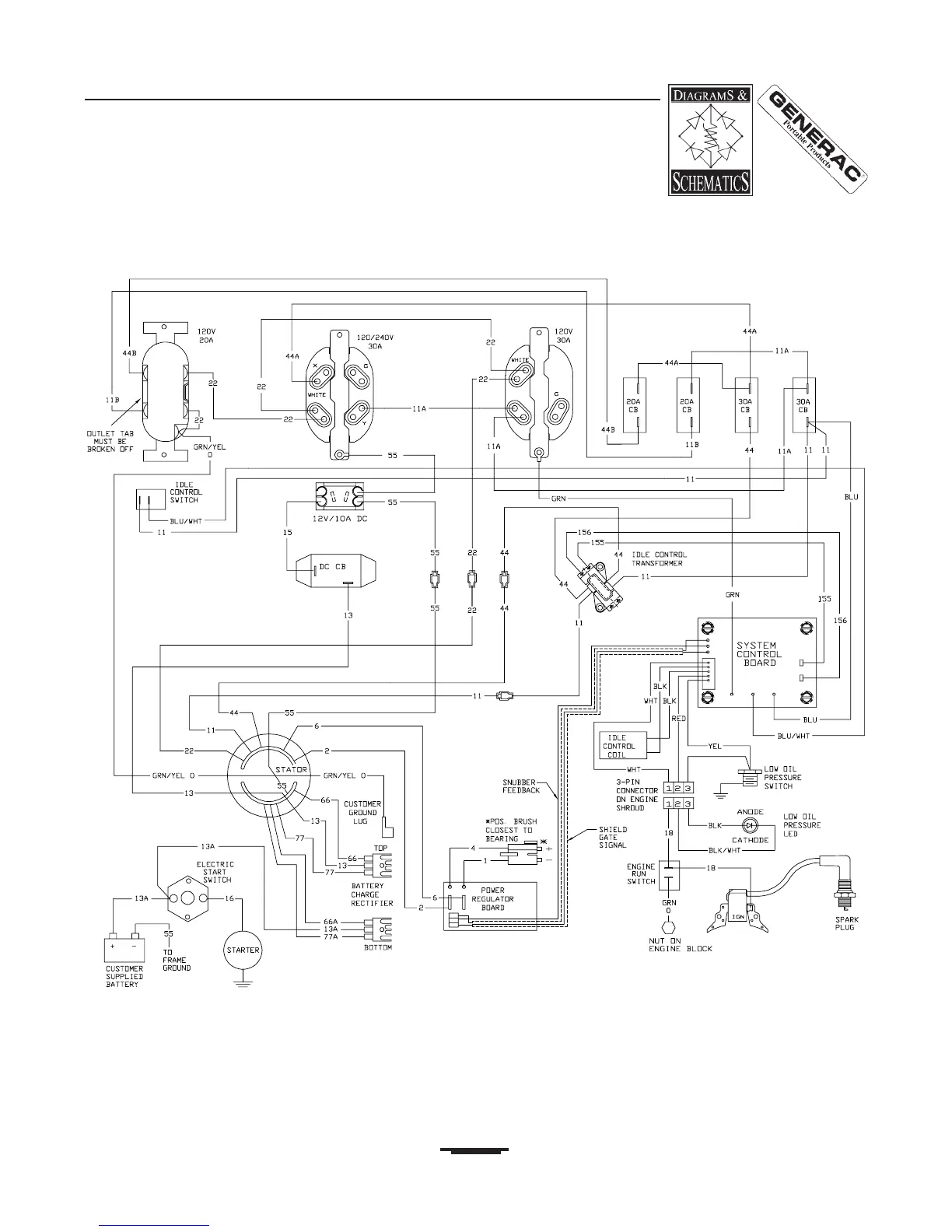
WIRING DIAGRAM

Related product manuals