EasyManua.ls Logo

Generac Power Systems Guardian 004992-2

Generac Power Systems Guardian 004992-2
48 pages
To Next Page IconTo Next Page
To Next Page IconTo Next Page
To Previous Page IconTo Previous Page
To Previous Page IconTo Previous Page
Loading...
32
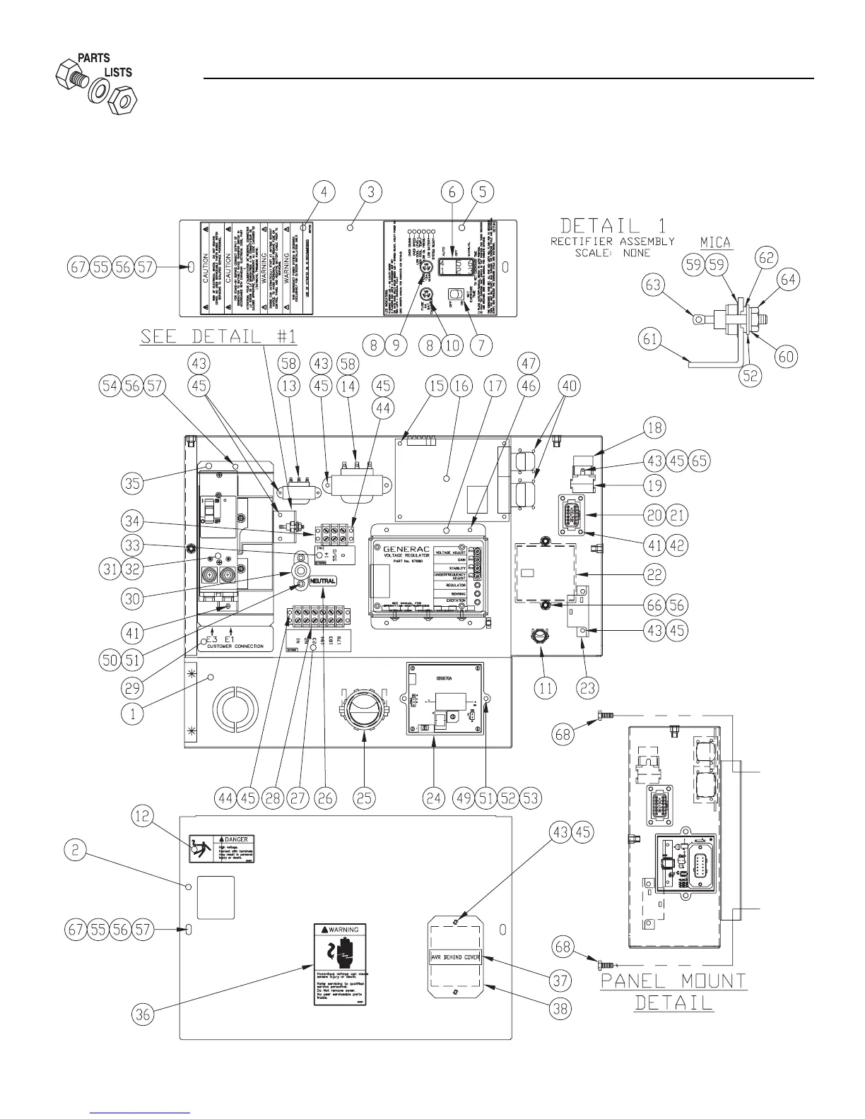
Section 7 - Exploded Views and Parts
40kW Liquid-cooled Generators
Control Panel — Drawing No. 0E7118-K

Table of Contents

Related product manuals