EasyManua.ls Logo

Goodman GCH9 - WIRING DIAGRAMS; Wiring Schematics and Notes; Troubleshooting LED Codes

Goodman GCH9
16 pages
Print Icon
To Next Page IconTo Next Page
To Next Page IconTo Next Page
To Previous Page IconTo Previous Page
To Previous Page IconTo Previous Page
Loading...
15
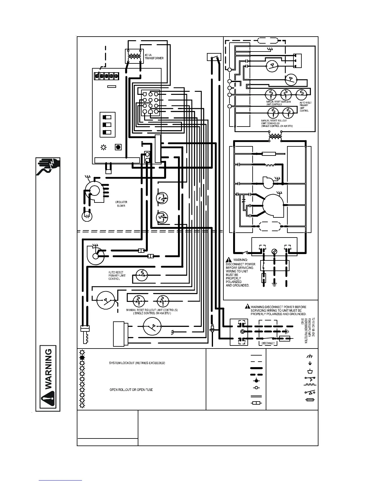
WIRING DIAGRAMS
Wiring is subject to change. Always refer to the wiring diagram on the unit for the most up-to-date wiring.
HIGH VOLTAGE!
DISCONNECT ALL POWER BEFORE SERVICING OR INSTALLING THIS
UNIT. MULTIPLE POWER SOURCES MAY BE PRESENT. FAILURE TO
DO SO MAY CAUSE PROPERTY DAMAGE, PERSONAL INJURY OR DEATH.
R
Y
L
Y
E
L
L
O
W
O
R
O
R
A
N
G
E
P
U
P
U
R
P
L
E
G
N
G
R
E
E
N
B
K
B
L
A
C
K
B
R
B
R
O
W
N
W
H
W
H
I
T
E
B
L
B
L
U
E
G
Y
G
R
A
Y
R
D
R
E
D
C
O
L
O
R
C
O
D
E
S
:
L
O
W
V
O
L
T
A
G
E
(
2
4
V
)
L
O
W
V
O
L
T
A
G
E
F
I
E
L
D
H
I
V
O
L
T
A
G
E
(
1
1
5
V
)
H
I
V
O
L
T
A
G
E
F
I
E
L
D
N
O
T
E
S
:
1
.
S
E
T
H
E
A
T
A
N
T
I
C
I
P
A
T
O
R
O
N
R
O
O
M
T
H
E
R
M
O
S
T
A
T
A
T
0
.
7
A
M
P
S
.
2
.
M
A
N
U
F
A
C
T
U
R
E
R
'
S
S
P
E
C
I
F
I
E
D
R
E
P
L
A
C
E
M
E
N
T
P
A
R
T
S
M
U
S
T
B
E
U
S
E
D
W
H
E
N
S
E
R
V
I
C
I
N
G
.
0
1
4
0
F
0
0
5
9
2
R
E
V
.
A
O
R
(
M
E
D
L
O
W
)
B
L
(
M
E
D
)
R
D
(
L
O
W
)
G
A
S
V
A
L
V
E
C
P
M
C
G
W
I
N
T
E
R
N
A
L
T
O
I
N
T
E
G
R
A
T
E
D
C
O
N
T
R
O
L
J
U
N
C
T
I
O
N
E
Q
U
I
P
M
E
N
T
G
N
D
F
I
E
L
D
G
N
D
D
I
A
G
N
O
S
T
I
C
L
E
D
2
C
I
R
C
U
I
T
C
O
N
N
E
C
T
O
R
H
O
T
S
U
R
F
A
C
E
I
G
N
I
T
E
R
O
V
E
R
C
U
R
R
E
N
T
P
R
O
T
.
D
E
V
I
C
E
I
G
N
I
T
E
R
T
H
(
3
)
I
N
T
E
G
R
A
T
E
D
C
O
N
T
R
O
L
M
O
D
U
L
E
J
U
N
C
T
I
O
N
B
O
X
L
I
N
E
-
H
X
F
M
R
-
H
INTEGRATED CONTROL MODULE
INTEGRATED CONTROL MODULE
G
N
D
D
I
S
C
O
N
N
E
C
T
L
N
O
V
E
R
C
U
R
R
E
N
T
P
R
O
T
E
C
T
I
O
N
D
E
V
I
C
E
B
R
G
Y
R
D
B
L
B
K
4
.
I
F
H
E
A
T
I
N
G
A
N
D
C
O
O
L
I
N
G
B
L
O
W
E
R
S
P
E
E
D
S
A
R
E
N
O
T
T
H
E
S
A
M
E
,
D
I
S
C
A
R
D
J
U
M
P
E
R
B
E
F
O
R
E
C
O
N
N
E
C
T
I
N
G
B
L
O
W
E
R
L
E
A
D
S
.
U
N
U
S
E
D
B
L
O
W
E
R
L
E
A
D
S
M
U
S
T
B
E
P
L
A
C
E
D
O
N
"
P
A
R
K
"
T
E
R
M
I
N
A
L
S
O
F
I
N
T
E
G
R
A
T
E
D
C
O
N
T
R
O
L
O
R
T
A
P
E
D
.
3
.
I
F
A
N
Y
O
F
T
H
E
O
R
I
G
I
N
A
L
W
I
R
E
A
S
S
U
P
P
L
I
E
D
W
I
T
H
T
H
E
F
U
R
N
A
C
E
M
U
S
T
B
E
R
E
P
L
A
C
E
D
,
I
T
M
U
S
T
B
E
R
E
P
L
A
C
E
D
W
I
T
H
W
I
R
I
N
G
M
A
T
E
R
I
A
L
H
A
V
I
N
G
A
T
E
M
P
E
R
A
T
U
R
E
R
A
T
I
N
G
O
F
A
T
L
E
A
S
T
1
0
5
T
E
R
M
I
N
A
L
S
W
I
T
C
H
(
P
R
E
S
S
.
)
5
.
U
N
I
T
M
U
S
T
B
E
P
E
R
M
A
N
E
N
T
L
Y
G
R
O
U
N
D
E
D
A
N
D
C
O
N
F
O
R
M
T
O
N
.
E
.
C
.
A
N
D
L
O
C
A
L
C
O
D
E
S
.
P
K
P
I
N
K
1
1
5
V
A
C
H
O
T
A
N
D
P
A
R
K
T
E
R
M
I
N
A
L
S
L
I
N
E
-
H
F
L
A
M
E
S
E
N
S
O
R
F
R
O
N
T
C
O
V
E
R
P
R
E
S
S
U
R
E
S
W
I
T
C
H
N
O
C
G
Y
B
K
P
L
U
G
C
O
N
N
E
C
T
I
O
N
F
I
E
L
D
S
P
L
I
C
E
S
W
I
T
C
H
(
T
E
M
P
.
)
O
R
2
4
V
T
H
E
R
M
O
S
T
A
T
C
O
N
N
E
C
T
I
O
N
S
G
R
G
N
D
1
1
5
V
A
C
2
4
V
A
C
B
L
O
W
E
R
C
O
M
P
A
R
T
M
E
N
T
D
O
O
R
S
W
I
T
C
H
(
O
P
E
N
W
H
E
N
D
O
O
R
O
P
E
N
)
D
O
O
R
S
W
I
T
C
H
B
K
G
N
D
L
N
W
H
J
U
N
C
T
I
O
N
B
O
X
1
O
R
I
D
B
L
O
W
E
R
P
R
E
S
S
U
R
E
S
W
I
T
C
H
H
E
A
T
-
H
G
N
D
W
H
R
D
W
H
G
N
D
B
U
R
N
E
R
C
O
M
P
A
R
T
M
E
N
T
B
L
O
W
E
R
C
O
M
P
A
R
T
M
E
N
T
N
O
T
E
4
S
E
E
N
O
C
O
O
L
-
H
B
K
(
H
I
)
B
R
B
R
C
A
P
A
C
I
T
O
R
Y
L
W
H
Y
L
B
L
P
U
R
D
O
R
P
K
B
K
W
H
W
H
B
L
O
W
E
R
I
N
D
U
C
E
D
D
R
A
F
T
M
A
N
U
A
L
R
E
S
E
T
A
U
X
I
L
I
A
R
Y
L
I
M
I
T
S
(
1
)
I
N
U
P
F
L
O
W
B
L
O
W
E
R
D
E
C
K
(
2
)
I
N
C
'
F
L
O
W
B
L
O
W
E
R
H
O
U
S
I
N
G
C
F
S
H
I
H
E
A
T
-
H
L
O
H
E
A
T
-
H
I
G
N
I
T
E
R
H
O
T
S
U
R
F
A
C
E
I
N
D
I
G
N
E
A
C
-
H
A
I
R
C
L
E
A
N
E
R
E
L
E
C
T
R
O
N
I
C
B
L
W
R
C
I
R
C
U
L
A
T
O
R
B
L
W
R
I
D
F
L
A
M
E
S
E
N
S
O
R
1
1
5
V
A
C
T
R
A
N
S
F
O
R
M
E
R
4
0
V
A
2
4
V
A
C
G
N
D
R
O
1
(
5
)
R
O
2
(
1
1
)
H
L
O
(
1
)
H
L
I
(
7
)
M
V
C
(
9
)
G
N
D
(
8
)
T
R
(
6
)
OR
WH
WH
BL
YL
OR
RD
GR
BR
P
K
PK
GY
W
H
115 VAC NEUTRAL
BK
BK
G
Y
24V THERMOSTAT CONNECTIONS
M
I
C
R
O
T
O
C
G
Y
W
R
2
W
H
O
R
B
L
Y
L
O
R
O
R
G
Y
P
K
R
D
O
R
G
Y
W
H
XFMR-H
TERMINALS
G
Y
O
R
G
R
B
R
1
2
3
1
2
1
1
1
0
9
8
7
6
5
4
°
C
.
U
S
E
C
O
P
P
E
R
C
O
N
D
U
C
T
O
R
S
O
N
L
Y
.
2
4
V
A
C
H
U
M
I
D
I
F
I
E
R
2
4
V
A
C
H
U
M
I
D
I
F
I
E
R
H
U
M
I
D
I
F
I
E
R
P
S
O
(
4
)
M
V
L
(
2
)
P
S
(
1
0
)
C
N
O
C
N
O
F
R
O
N
T
C
O
V
E
R
P
R
E
S
S
U
R
E
S
W
I
T
C
H
I
D
B
L
O
W
E
R
P
R
E
S
S
U
R
E
S
W
I
T
C
H
0
C
7
6
5
4
3
2
1
O
F
F
=
C
O
N
T
R
O
L
F
A
I
L
U
R
E
S
T
E
A
D
Y
O
N
=
N
O
R
M
A
L
O
P
E
R
A
T
I
O
N
1
F
L
A
S
H
=
2
F
L
A
S
H
E
S
=
P
R
E
S
S
U
R
E
S
W
I
T
C
H
S
T
U
C
K
C
L
O
S
E
D
3
F
L
A
S
H
E
S
=
P
R
E
S
S
U
R
E
S
W
I
T
C
H
S
T
U
C
K
O
P
E
N
4
F
L
A
S
H
E
S
=
O
P
E
N
H
I
G
H
L
I
M
I
T
5
F
L
A
S
H
E
S
=
F
L
A
M
E
S
E
N
S
E
W
I
T
H
O
U
T
G
A
S
V
A
L
V
E
7
F
L
A
S
H
E
S
=
L
O
W
F
L
A
M
E
S
I
G
N
A
L
6
F
L
A
S
H
E
S
=
C
O
N
T
I
N
U
O
U
S
/
R
A
P
I
D
F
L
A
S
H
E
S
=
R
E
V
E
R
S
E
D
1
1
5
V
A
C
P
O
L
A
R
I
T
Y
C
O
N
T
R
O
L
M
O
D
U
L
E
I
N
T
E
G
R
A
T
E
D
F
U
S
E
ON
OFF
2ND
STAGE
DELAY
MODE
HEAT
OFF
DELAY
FS
1
2
3
H
I
O
R
OR
P
M
G
A
S
V
A
L
V
E
C
H
I
M
V
H
(
1
2
)
F
A
C
T
O
R
Y
S
E
T
T
I
N
G
S
S
H
O
W
N
*
*
*
*
SEE
NOTE 6
COOL-H
T
O
1
1
5
V
A
C
/
1
Ø
/
6
0
H
Z
P
O
W
E
R
S
U
P
P
L
Y
W
I
T
H
P
U
Y
6. TO RECALL THE LAST 5 FAULTS, MOST RECEN T TO LEAST RECENT, DEPRESS SWITCH FOR MORE THAN 2 SECONDS
WHILE IN
STANDBY
(NO THERMOSTAT INPUTS)
B
K
LINE NEUTRALS
8
8
F
L
A
S
H
E
S
=
C
H
E
C
K
I
G
N
I
T
E
R
O
R
I
M
P
R
O
P
E
R
G
R
O
U
N
D
I
N
G
GCH9*****X[AA,AB]

Related product manuals