EasyManua.ls Logo

Gree NCHS2D - Connect Power Cord

Gree NCHS2D
39 pages
Print Icon
To Next Page IconTo Next Page
To Next Page IconTo Next Page
To Previous Page IconTo Previous Page
To Previous Page IconTo Previous Page
Loading...
GMV6 HR Mode Exchange Box
30
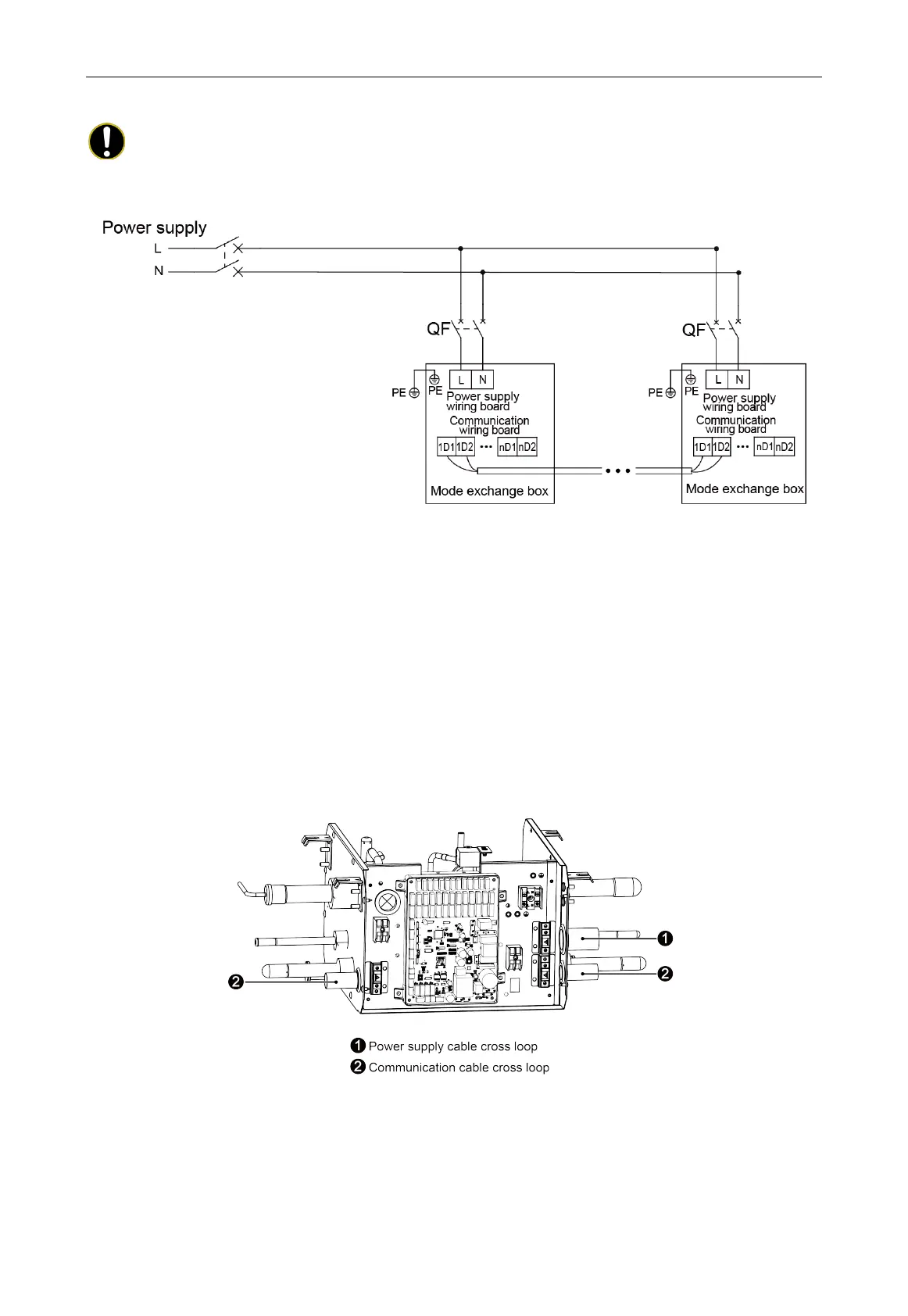
5.2 Connect Power Cord
NOTE!
The Mode Exchange Box in the same system must be supplied power uniformly.
Fig.5.2.1
Remark: The maximum quantity
n
” of indoor unit is decided by the capacity of indoor unit, please
refer to capacity of unit.
1) Remove electric box cover of indoor unit.
2) Pass the power cord through rubber ring.
3) Connect power cord to “L, N” terminal and earthing screw.
4) Fix the power cord with wire-fixing clamp.
5) Take off the cable cross loop that is attached to the Mode Exchange Box, as shown in
Fig.5.2.2~Fig.5.2.5. Replace with a local cable cross bushing.
One-to-one Mode Exchange Box:
Fig.5.2.2

Related product manuals