EasyManua.ls Logo

Haier HP200M2 - Page 21

Haier HP200M2
40 pages
Print Icon
To Next Page IconTo Next Page
To Next Page IconTo Next Page
To Previous Page IconTo Previous Page
To Previous Page IconTo Previous Page
Loading...
21
- Connect the boiler back-up connector (boiler back-up).refer to the boiler instruction manual.
- Referring installer menu, adjust the parameters and
.
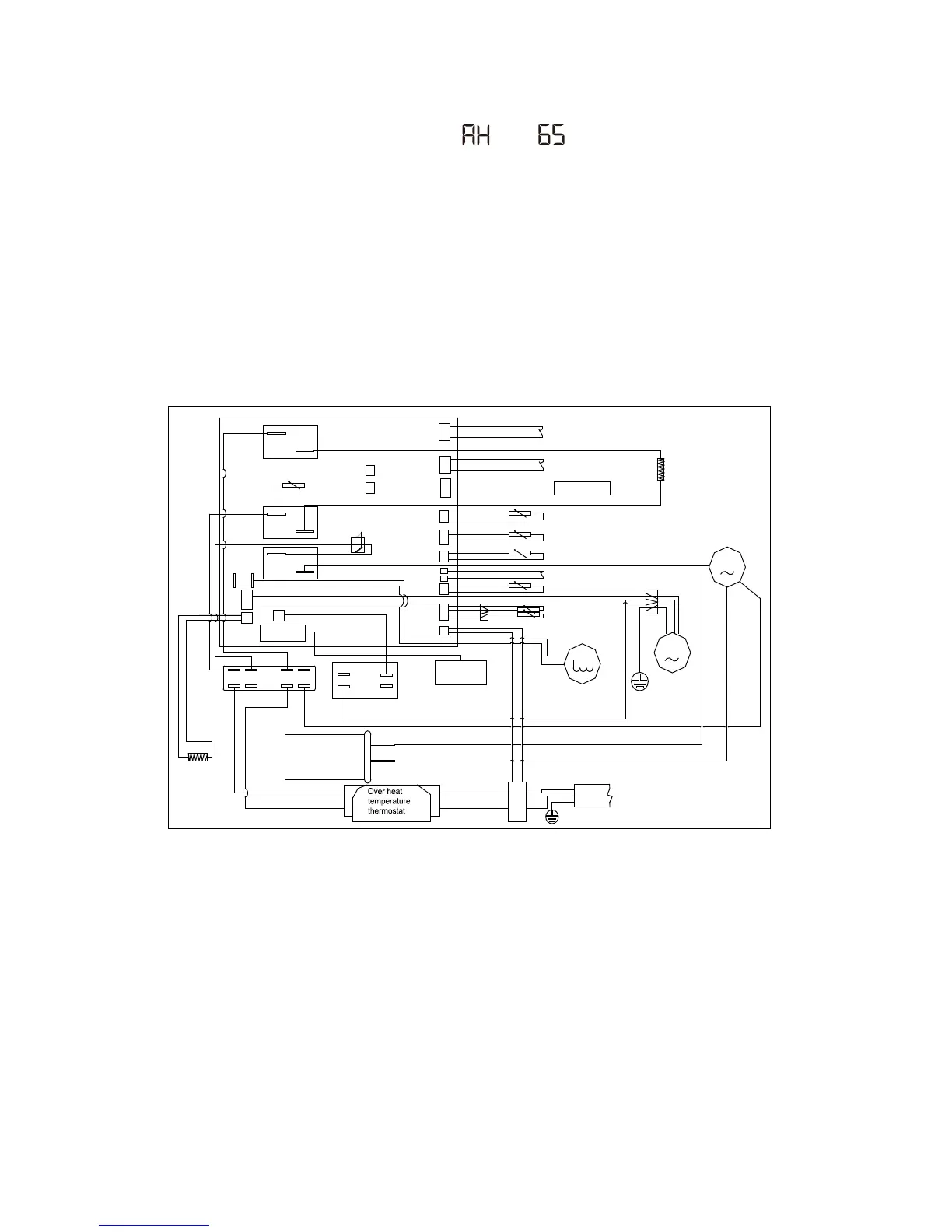
i. Wiring diagram
Boiler switching signal (for HP250CM2)
R
C
S
K1
K3
K9
CN15
CN6
CN19
CN4
CN12
CN7
CN14
CN13
CN16
CN5
M
CT1
CN9
CN11
CN20
ECO1
ECO2
CN3
CN1
M
CN18
CN17
Blue
Blue
Blue
Blue
Blue
Blue
Blue
Blue
Black
Black
Black
Black
Black
Black
Blue
White
White
White
White
White
Reserved
Lower electrical heater
Current transformer
Evaporator sensor 2
Terminal block
Fan capacitor
Compressor
capacitor
Heating strip
Brown
Brown
Brown
High pressure switch
Display panel
Electrical heater
Ambient temperature sensor
Exhaust temperature sensor
Solar or boiler sensor (for HP250CM2)
Off-peak power switching signal
Evaporator sensor 1
Tank temperature sensor
Four-way valve
Connector
Fan
Compressor
Power cord
Leakage protection coil
Transformer
Brown
NOTE:
1, Off-peak power switching signal cable: to receive the ‘low price electric signal’ ,
if you measure the tension Between the brown and the blue line voltage of
5 volts.
(Machine OFF)
2, Boiler signal cable: to give authorization signal to boiler , if you measure the tension
Between the brown and the blue line voltage of 0 volts. (Machine OFF)