EasyManua.ls Logo

Harmopool QBIC - Heat Pump Wiring Diagram

Default Icon
20 pages
Print Icon
To Next Page IconTo Next Page
To Next Page IconTo Next Page
To Previous Page IconTo Previous Page
To Previous Page IconTo Previous Page
Loading...
19
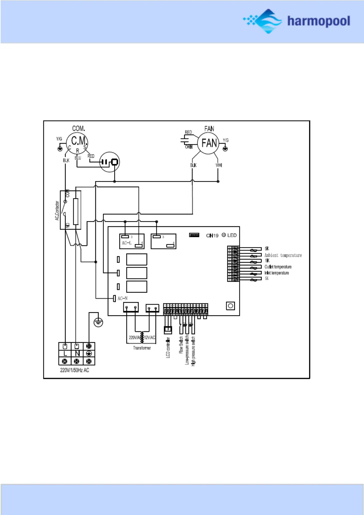
Wiring diagram
Model ZVWX5010 - ZVWX5020 - ZVWX5030