EasyManua.ls Logo

Hitachi E100 - Page 30

Hitachi E100
60 pages
Print Icon
To Next Page IconTo Next Page
To Next Page IconTo Next Page
To Previous Page IconTo Previous Page
To Previous Page IconTo Previous Page
Loading...
30
English
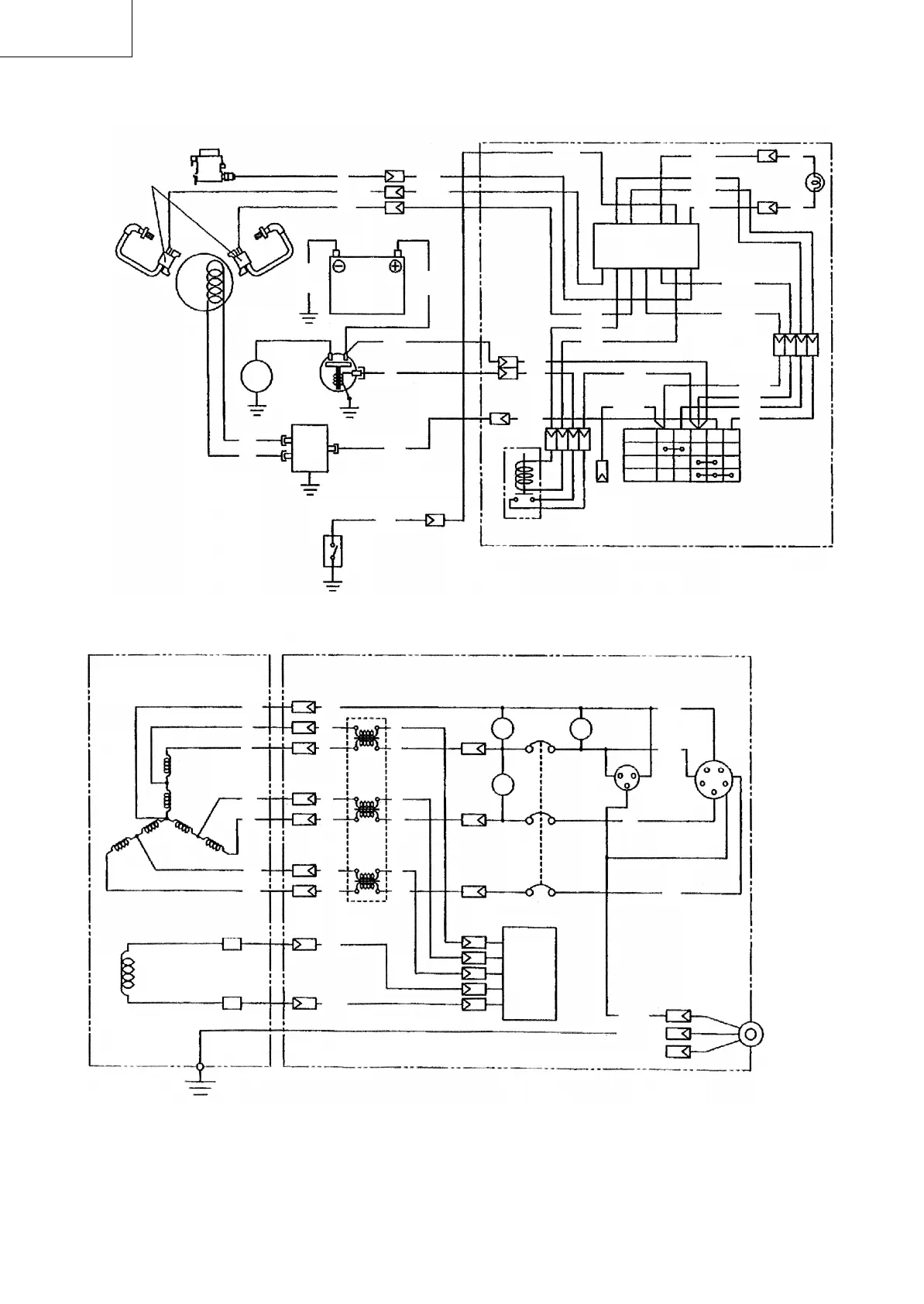
Blk : Black
Blk/W: Black/White
Brn : Brown
Grn : Green
Grn/Y: Green/Yellow
Gry : Gray
LBlu : Light blue
LGrn : Light green
Org : Orange
R:Red
R/W : Red/White
Y:Yellow
Wiring color cord
CONTROL BOX
GENERATOR
Earth (Ground)
terminal
REC2
AC output
receptacle
Blk
Brush (+)
Brush (–)
AC Winding
Field Winding
Voltmeter
Pilot
lamp
PL
Hr
V
Blk
Grn
L3
L1
N
W
Diode
unit
Blk
Blk
Blk
BlkBlk
Brn
LGrn
Current
transformer
Grn Grn
RR
Y
RR
R
WW
Y
WW
W
Y
No-fuse
breaker
Hour
meter
G
REC1
L2
Grn/Y
Grn/Y
to Key switch -M
E100 (3P)
Ignition coil
Fuel cut
Charge
coil
Blk
Blk
Electric
starter
Magnetic
switch
Battery 12V
R
Org
CONTROL BOX
R
Blk/W
Blk
R/W
Blk/W
Grn
Regulator
Gry
Oil pressure
switch
LGrn
123 456
Electronic control unit
13 12 11 10 9 8 7
W
Grn
Gry
W
W
W
Oil pressure
warning lamp
(Red)
Blk
Y
Brn
Org
R
Org
Grn/Y
LBlu
ST Relay
to earth
terminal
Key
switch
Org
Grn/Y
Grn/Y
Org
Grn
Gry
-M +M
B
L-IG
ST
OFF
ON
START
Blk15
R15
W:White
02_E100_Eng_p18-30.p65 08/5/13, 17:4030

Related product manuals