EasyManua.ls Logo

Honda EB2500X - Warranty Service Information

Honda EB2500X
53 pages
Print Icon
To Next Page IconTo Next Page
To Next Page IconTo Next Page
To Previous Page IconTo Previous Page
To Previous Page IconTo Previous Page
Loading...
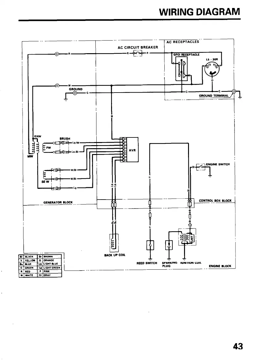
WIRING DIAGRAM
I
AC RECEPTACLES--
GENERATOR BLOCK
- --
43

Related product manuals