EasyManua.ls Logo

Honeywell T834C

Honeywell T834C
8 pages
To Next Page IconTo Next Page
To Next Page IconTo Next Page
To Previous Page IconTo Previous Page
To Previous Page IconTo Previous Page
Loading...
T834C, T8034C HEATING/COOLING THERMOSTATS
7 68-0075-2
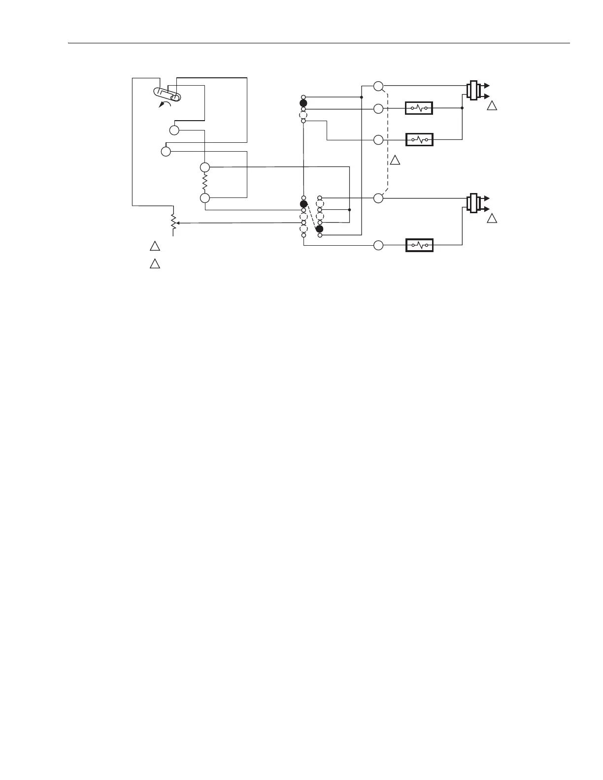
Fig. 9. Internal schematic/typical hookup diagram for systems with separate heating and cooling transformers
(Canadian model only.)
SETTINGS AND ADJUSTMENTS
Temperature Setting
Move the temperature setting lever to the desired control point
on the temperature scale.The same lever controls the
temperature setting of both heating and cooling.
Fan and System Switching
The T834C and T8034C feature System and Fan switches for
control of the heating-cooling and fan systems.
The System switch controls system operation as follows:
Heat: Heating system only operates.
Off: Both heating and cooling control systems are
disconnected.
Cool: Cooling system only operates.
The Fan switch controls fan operation as follows:
Auto: For gas-fired or oil-fired systems, the fan operates in
response to the plenum fan control in heating; fan operates
in response to the thermostat in cooling. For some heat
pump and electric heat systems, the fan operates in
response to the thermostat in both heating and cooling.
On: The fan operates continuously.
To switch positions, use thumb and index finger to slide lever
to desired position. Switch lever must stop directly over
desired function indicator mark for correct circuit operation.
Heat Anticipator Setting
IMPORTANT
This thermostat has an adjustable heat anticipator
and operates correctly only if the anticipator is
adjusted to match the current draw of the primary
control.
Use this thermostat only on systems with current
draws that fall within the range of the heat anticipa-
tor. do not use this device on Powerpile (millivolt)
systems.
1. A current rating is usually stamped in the nameplate of
the primary control. Set the adjustable heat anticipator
indicator to match the value given on the nameplate.
2. If the current rating is not available, proceed as follows
to determine the rating:
a. Turn off the power.
b. Wire thermostat, except connection to W terminal,
but do not mount it on the wall.
c. Connect ammeter between W wire and W terminal
on thermostat.
d. Prepare system for operation.
e. Turn on power.
f. Turn System switch to Heat.
g. Increase thermostat setpoint, as necessary, to start
system operating.
h. With system operating through ammeter, wait one
minute, then read ammeter.
i. Turn System switch to Off and turn off power.
j. Adjust heat anticipator to match reading on amme-
ter.
k. Disconnect ammeter, reconnect W sire, and mount
thermostat. Continue with system checkout.
NOTE: The heat anticipator may require further adjustment
for best performance. To lengthen burner-on time,
move indicator in direction of longer arrows but not
more than a half-scale marking at a time. To shorten
burner-on time, move indicator in opposite direction.
H1
TEMP. FALL
C1
L1
(HO
T)
L2
1
1
2
2
POWER SUPPLY. PROVIDE DISCONNECT MEANS AND
OVERLOAD PROTECTION AS REQUIRED.
JUMPER RC, RH TERMINALS FOR SINGLE TRANSFORMER SYSTEM.
HEAT RELAY
FAN RELAY
FAN SWITCH
ON
AUTO
COOL
OFF
HEAT
COOL
OFF
HEAT
SYSTEM
SWITCH
C1
ANTICIPATOR
H1
ANTICIPATOR
M1142A
W
Y
G
RC
RH
L1
(HO
T)
L2
1
COMPRESSOR
CONTACTOR

Other manuals for Honeywell T834C

Related product manuals