EasyManua.ls Logo

Hubbell J - Page 18

Hubbell J
40 pages
Print Icon
To Next Page IconTo Next Page
To Next Page IconTo Next Page
To Previous Page IconTo Previous Page
To Previous Page IconTo Previous Page
Loading...
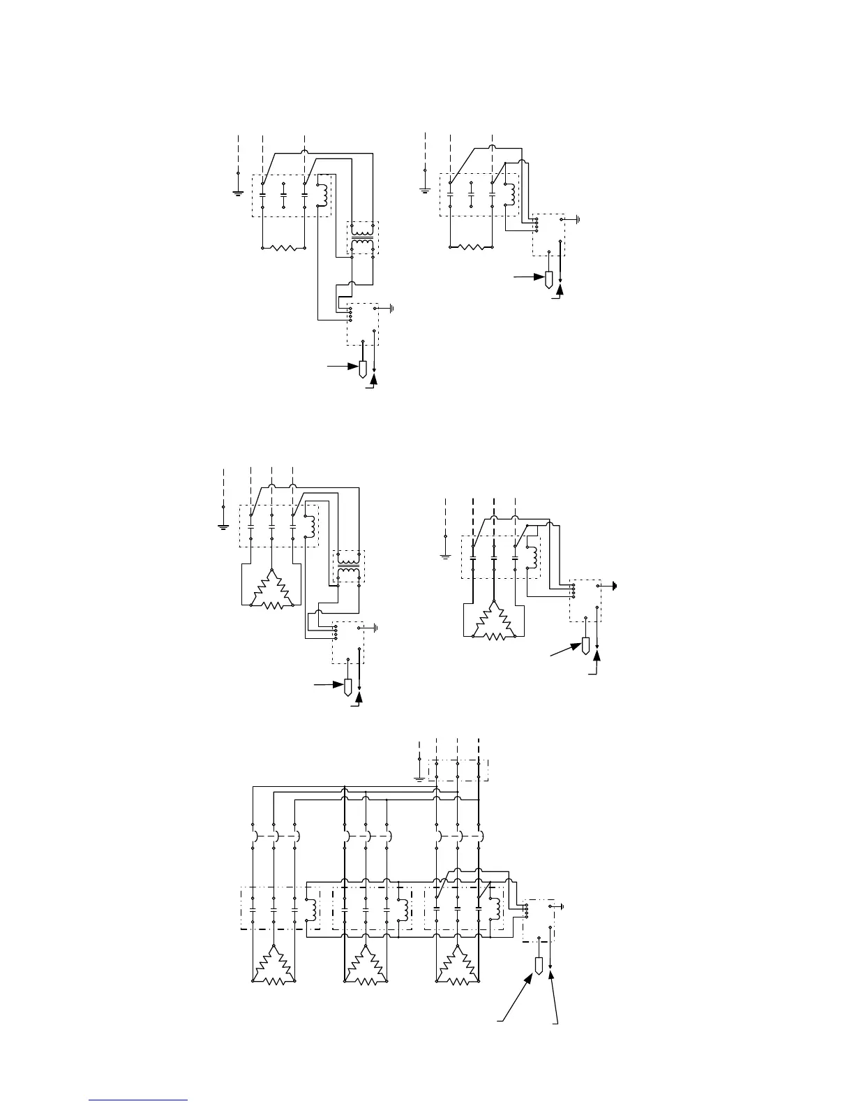
Note: Wiring diagrams 3, 5, 6, 7 (NT), 7 (WT), and 11 are obsolete.
1(WT)
L1
L2
J5
J3
J2
Control, Low Water,
& Hi-Limit Probe
Leak Detection Probe
Control
Module &
Display
1(NT)
L1 L2
J5
J3
J2
Control, Low Water,
& Hi-Limit Probe
Leak Detection
Probe
Control
Module &
Display
J7
J7
L1 L2 L3
J5
J3
J2
J7
17
Control
Module &
Display
Control, Low
Water, & Hi-Limit
Probe
Leak
Detection
Probe
10(WT)
L1 L3L2
J5
J3
J2
Control, Low Water,
& Hi-Limit Probe
Leak Detection
Probe
Control
Module &
Display
10(NT)
L1 L3L2
J5
J3
J2
Control, Low Water,
& Hi-Limit Probe
Leak
Detection
Probe
Control
Module &
Display
J7
J7

Table of Contents

Related product manuals