EasyManua.ls Logo

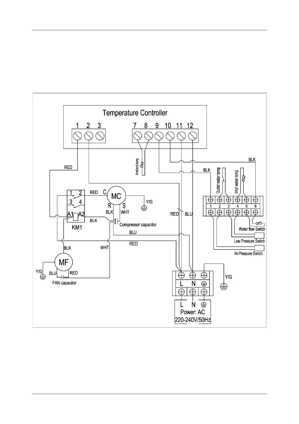
hydro-s A13/32 - Diagram for Models A10;32, A13;32

Default Icon
20 pages
Print Icon
To Next Page IconTo Next Page
To Next Page IconTo Next Page
To Previous Page IconTo Previous Page
To Previous Page IconTo Previous Page
Loading...
-15-
A10/32, A13/32