EasyManua.ls Logo

IBC IBGFSW1-0110

Default Icon
111 pages
To Next Page IconTo Next Page
To Next Page IconTo Next Page
To Previous Page IconTo Previous Page
To Previous Page IconTo Previous Page
Loading...
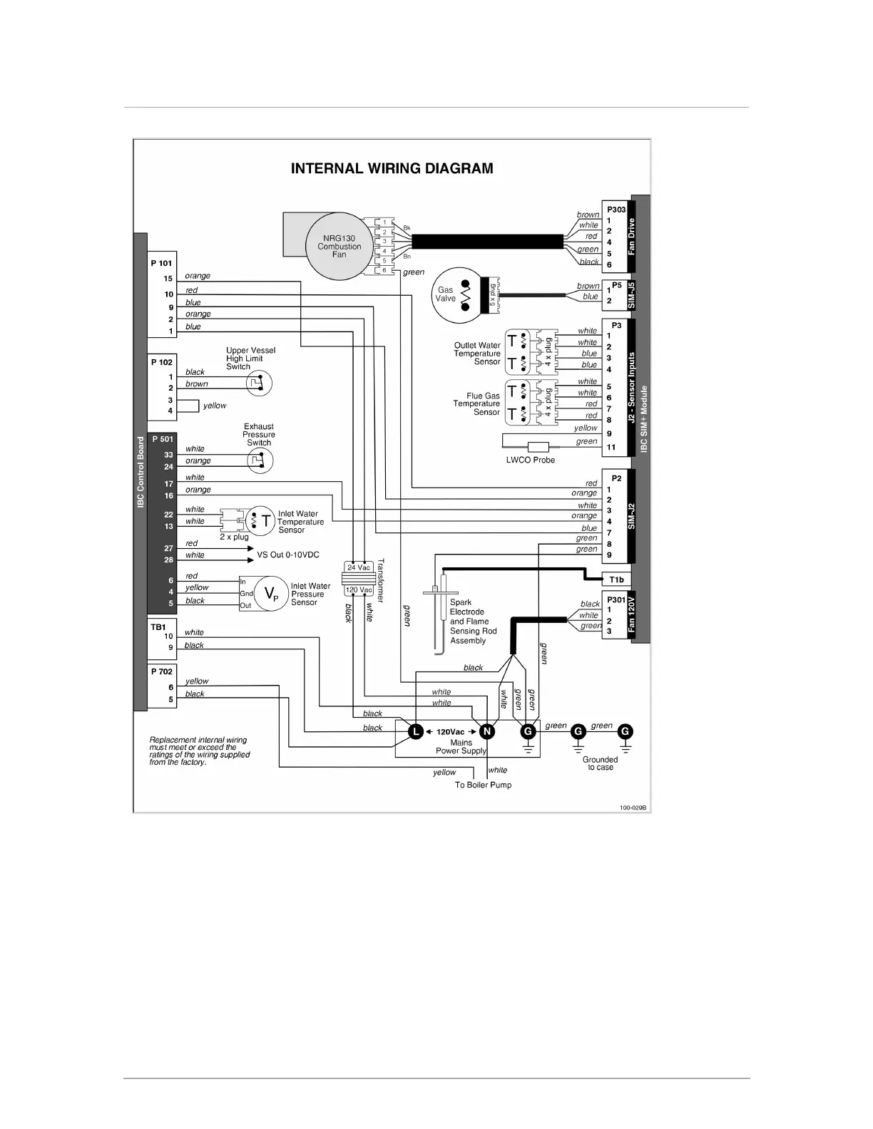
Figure 49 Internal wiring diagram
Section: Appendices

Table of Contents

Related product manuals