EasyManua.ls Logo

ICP EF08B1500A3 - Page 10

ICP EF08B1500A3
12 pages
Print Icon
To Next Page IconTo Next Page
To Next Page IconTo Next Page
To Previous Page IconTo Previous Page
To Previous Page IconTo Previous Page
Loading...
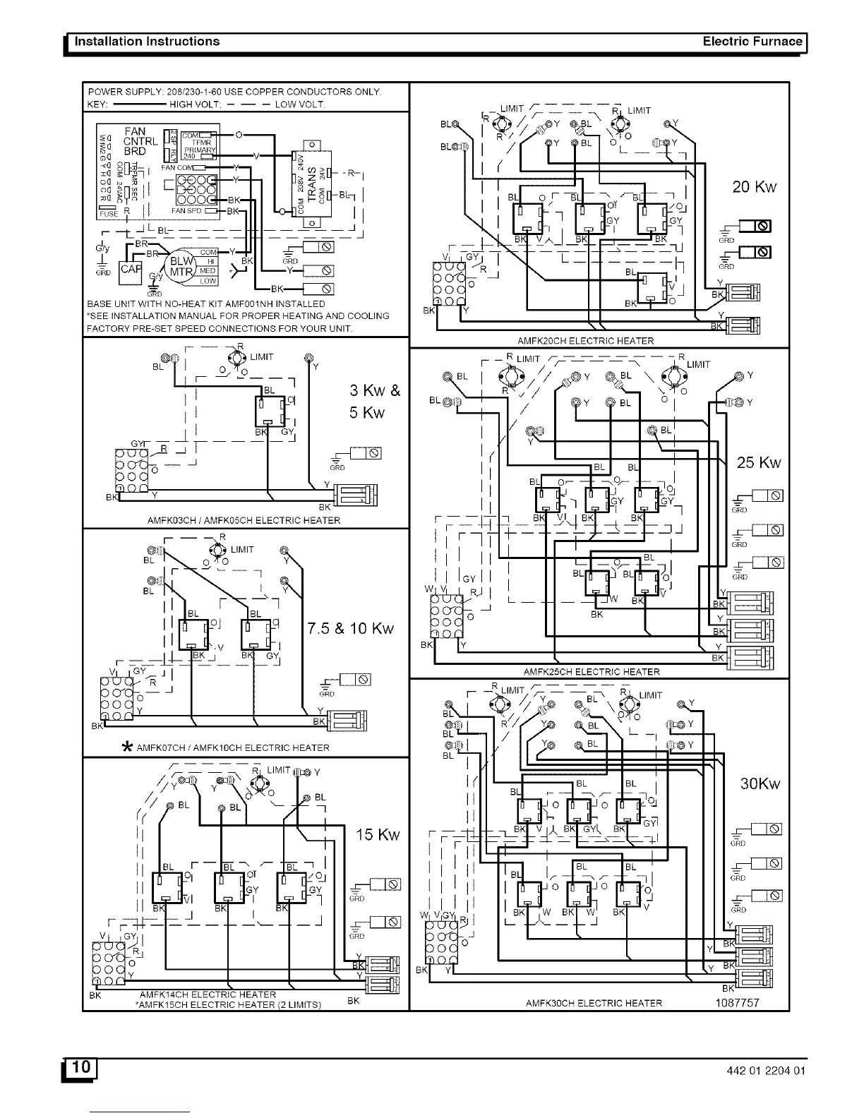
I Installation Instructions Electric Furnace I
POWER SUPPLY: 208/230-1-60 USE COPPER CONDUCTORS ONLY
KEY: HIGH VOLT; -- -- -- LOW VOLT
FAN o,
d_ CNTRL [T_
_(_ BRD _J_
_:_ _:_-I FAN Co_--_--y--
oG_ _q ___y_
oG _nm I I LID@O011
;_q >yo ' IOOOG_BK-
r- _LBb
B Y_
_D
G'_D
-R-- I
B_I
Jj
GRD
BASE UNiT WITH NO-HEAT KiT AMF001NH INSTALLED
*SEE iNSTALLATION MANUAL FOR PROPER HEATING AND COOLING
FACTORY PRE-SET SPEED CONNECTIONS FOR YOUR UNIT.
r -- R
@_ _LMT
BL/ I O_Yo
/I r- L q
II
GY_ T
O
B _
3 Kw&
5 Kw
GRD
\ Y
AMFK03CH/AMFK05CH ELECTRIC HEATER
r - R
_i_k.. _ LIMIT
BL 0 /TO Y_
lIFT
I_L I
II ....
B;" \ _,
7.5& 10 Kw
GRD
_' AMFK07CH / AMFK10CH ELECTRIC HEATER
/-- .....
BI< BK
I
15 Kw
BL
I-
II IGY I
LIMIT
20 Kw
AMFK20CH ELECTRIC HEATER
R LIMIT f R
I- -- LIMIT
AMFK25CH ELECTRIC HEATER
LIMIT
25 Kw
30Kw
AMFK14CH ELECTRIC HEATER
*AMFK15CH ELECTRIC HEATER(2LIMFS) BK AMFK30CH ELECTRIC HEATER 1087757
l_J 442 01 2204 01

Related product manuals